ASTM D3675-22
(Test Method)Standard Test Method for Surface Flammability of Flexible Cellular Materials Using a Radiant Heat Energy Source
Standard Test Method for Surface Flammability of Flexible Cellular Materials Using a Radiant Heat Energy Source
SIGNIFICANCE AND USE
5.1 This test method is intended for use when measuring surface flammability of flexible cellular materials exposed to fire. The test method provides a laboratory test procedure for measuring and comparing the surface flammability of materials when exposed to a prescribed level of radiant heat energy. The test is conducted using specimens that are representative, to the extent possible, of the material or assembly being evaluated. For example, if an assembly is required to be tested, such specimens shall replicate the type and thickness of all the layers present in the assembly being evaluated.
5.2 The rate at which flames will travel along surfaces depends upon the physical and thermal properties of the material, product, or assembly under test, the specimen mounting method and orientation, the type and level of fire or heat exposure, the availability of air, and properties of the surrounding enclosure. (1-6)4, 5
5.3 Test Method E162 is a generic version of this test method, using an apparatus that is substantially the same as the one used in this test method. However, Test Method E162 is normally intended for application to specimens other than flexible cellular materials.
5.3.1 The pilot burner in this test method is different from the pilot burner in Test Method E162.
5.4 In this procedure, the specimens are subjected to one or more specific sets of laboratory fire test conditions. If different test conditions are substituted or the end-use conditions are changed, it is not always possible by or from this test to predict changes in the fire-test-response characteristics measured. Therefore, the results are valid only for the fire test exposure conditions described in this procedure.
5.5 If the test results obtained by this test method are to be considered as part of an overall assessment of fire hazard in a building or structure, then the criteria, concepts and procedures incorporated into Guide E1546 shall be taken into consideration.
SCOPE
1.1 This is a fire test response standard.
1.2 This test method describes the measurement of surface flammability of flexible cellular materials.
1.3 This standard measures and describes the response of materials, products, or assemblies to heat and flame under controlled conditions, but does not, by itself, incorporate all factors required for fire hazard or fire risk assessment of the materials, products, or assemblies under actual fire conditions.
1.4 This standard does not purport to address all of the safety concerns, if any, associated with its use. It is the responsibility of the user of this standard to establish appropriate safety, health, and environmental practices and determine the applicability of regulatory limitations prior to use.
1.5 Fire testing is inherently hazardous. Adequate safeguards for personnel and property shall be employed in conducting these tests.
1.6 Specific information about hazards is given in Section 7.
Note 1: There is no known ISO equivalent to this standard.
1.7 The values stated in SI units are to be regarded as the standard. The values stated in inch-pound units, in parentheses, are for information only and are approximations (see also IEEE/ASTM SI-10).
1.8 This international standard was developed in accordance with internationally recognized principles on standardization established in the Decision on Principles for the Development of International Standards, Guides and Recommendations issued by the World Trade Organization Technical Barriers to Trade (TBT) Committee.
General Information
- Status
- Published
- Publication Date
- 14-Mar-2022
- Technical Committee
- D20 - Plastics
- Drafting Committee
- D20.30 - Thermal Properties
Relations
- Effective Date
- 01-Feb-2024
- Effective Date
- 01-Jan-2024
- Effective Date
- 01-Dec-2023
- Effective Date
- 01-Nov-2023
- Effective Date
- 01-Sep-2023
- Effective Date
- 01-Apr-2022
- Effective Date
- 01-Jan-2020
- Effective Date
- 01-Aug-2019
- Effective Date
- 01-Jul-2019
- Effective Date
- 15-Apr-2019
- Effective Date
- 15-Apr-2019
- Effective Date
- 15-Apr-2019
- Effective Date
- 01-Mar-2019
- Effective Date
- 01-Feb-2019
- Effective Date
- 15-Dec-2018
Overview
ASTM D3675-22: Standard Test Method for Surface Flammability of Flexible Cellular Materials Using a Radiant Heat Energy Source is an internationally recognized testing standard from ASTM International. This test method specifies laboratory procedures for measuring and comparing the surface flammability of flexible cellular materials-such as foams-when subjected to a controlled radiant heat energy source. The method is particularly relevant for industries involved in materials testing, building safety, fire risk evaluation, and product development where flame resistance is crucial.
This standard ensures consistency in results when evaluating how materials respond to a prescribed level of radiant heat, enabling more reliable assessments of fire safety performance. By closely simulating potential surface fire exposure, ASTM D3675-22 serves as an important tool in determining compliance with fire protection codes and regulations.
Key Topics
- Surface Flammability Testing: The standard defines a procedure for exposing material specimens to radiant heat and observing flame spread characteristics under controlled laboratory conditions.
- Replicating Assemblies: When assemblies are tested, specimens must closely replicate the material layers and thicknesses of the real-world installation.
- Test Apparatus: The method outlines the necessary equipment including a radiant panel, specimen holder, pilot burner, stack with thermocouples, and data acquisition system.
- Rate of Flame Spread: The test quantifies how rapidly flames travel along the material surface, taking into account material properties, mounting, and orientation.
- Specificity to Flexible Cellular Materials: Unlike other methods such as ASTM E162, ASTM D3675-22 is specialized for flexible cellular materials (e.g., polyurethane foams), and features a distinct pilot burner setup.
- Result Validity: Results are only applicable to the defined test conditions, and cannot be directly transferred to varied fire scenarios without further assessment.
- Safety Precautions: The standard emphasizes proper safety, health, and environmental practices due to the inherent risk associated with fire testing.
Applications
ASTM D3675-22 is widely used in various industries where flame retardancy of materials is critical:
- Building Materials: Evaluation of foamed insulation, acoustic panels, and other flexible cellular products for use in residential, commercial, and industrial buildings.
- Furnishings & Upholstery: Testing flexible polyurethane or latex foams used in furniture cushions, mattresses, and automotive interiors.
- Product Development: Guiding R&D for materials that must meet specific fire safety regulations or customer requirements.
- Fire Hazard Assessment: Supporting broader assessments of fire risk in accordance with standards such as ASTM E1546.
- Regulatory Compliance: Assisting manufacturers and compliance laboratories in satisfying building code mandates and certification programs.
- Quality Control: Comparing performance across different suppliers, formulations, or manufacturing processes to ensure consistent fire performance.
Related Standards
Testing to ASTM D3675-22 is often complemented by other key standards, including:
- ASTM E162: Surface Flammability of Materials Using a Radiant Heat Energy Source (generic method for non-flexible materials)
- ASTM E84: Surface Burning Characteristics of Building Materials (Steiner tunnel test)
- ASTM E1321: Determining Material Ignition and Flame Spread Properties
- ASTM E1546: Guide for Development of Fire-Hazard-Assessment Standards
- ISO 13943: Fire Safety - Vocabulary
- ASTM D883: Terminology Relating to Plastics
Note: There is no known ISO equivalent to ASTM D3675-22 as of the publication date.
By following ASTM D3675-22, organizations can better evaluate and compare the fire performance of flexible cellular materials, support risk mitigation, and maintain regulatory compliance in fire safety-sensitive applications.
Buy Documents
ASTM D3675-22 - Standard Test Method for Surface Flammability of Flexible Cellular Materials Using a Radiant Heat Energy Source
REDLINE ASTM D3675-22 - Standard Test Method for Surface Flammability of Flexible Cellular Materials Using a Radiant Heat Energy Source
Get Certified
Connect with accredited certification bodies for this standard

NSF International
Global independent organization facilitating standards development and certification.

Smithers Quality Assessments
US management systems and product certification.
CIS Institut d.o.o.
Personal Protective Equipment (PPE) certification body. Notified Body NB-2890 for EU Regulation 2016/425 PPE.
Sponsored listings
Frequently Asked Questions
ASTM D3675-22 is a standard published by ASTM International. Its full title is "Standard Test Method for Surface Flammability of Flexible Cellular Materials Using a Radiant Heat Energy Source". This standard covers: SIGNIFICANCE AND USE 5.1 This test method is intended for use when measuring surface flammability of flexible cellular materials exposed to fire. The test method provides a laboratory test procedure for measuring and comparing the surface flammability of materials when exposed to a prescribed level of radiant heat energy. The test is conducted using specimens that are representative, to the extent possible, of the material or assembly being evaluated. For example, if an assembly is required to be tested, such specimens shall replicate the type and thickness of all the layers present in the assembly being evaluated. 5.2 The rate at which flames will travel along surfaces depends upon the physical and thermal properties of the material, product, or assembly under test, the specimen mounting method and orientation, the type and level of fire or heat exposure, the availability of air, and properties of the surrounding enclosure. (1-6)4, 5 5.3 Test Method E162 is a generic version of this test method, using an apparatus that is substantially the same as the one used in this test method. However, Test Method E162 is normally intended for application to specimens other than flexible cellular materials. 5.3.1 The pilot burner in this test method is different from the pilot burner in Test Method E162. 5.4 In this procedure, the specimens are subjected to one or more specific sets of laboratory fire test conditions. If different test conditions are substituted or the end-use conditions are changed, it is not always possible by or from this test to predict changes in the fire-test-response characteristics measured. Therefore, the results are valid only for the fire test exposure conditions described in this procedure. 5.5 If the test results obtained by this test method are to be considered as part of an overall assessment of fire hazard in a building or structure, then the criteria, concepts and procedures incorporated into Guide E1546 shall be taken into consideration. SCOPE 1.1 This is a fire test response standard. 1.2 This test method describes the measurement of surface flammability of flexible cellular materials. 1.3 This standard measures and describes the response of materials, products, or assemblies to heat and flame under controlled conditions, but does not, by itself, incorporate all factors required for fire hazard or fire risk assessment of the materials, products, or assemblies under actual fire conditions. 1.4 This standard does not purport to address all of the safety concerns, if any, associated with its use. It is the responsibility of the user of this standard to establish appropriate safety, health, and environmental practices and determine the applicability of regulatory limitations prior to use. 1.5 Fire testing is inherently hazardous. Adequate safeguards for personnel and property shall be employed in conducting these tests. 1.6 Specific information about hazards is given in Section 7. Note 1: There is no known ISO equivalent to this standard. 1.7 The values stated in SI units are to be regarded as the standard. The values stated in inch-pound units, in parentheses, are for information only and are approximations (see also IEEE/ASTM SI-10). 1.8 This international standard was developed in accordance with internationally recognized principles on standardization established in the Decision on Principles for the Development of International Standards, Guides and Recommendations issued by the World Trade Organization Technical Barriers to Trade (TBT) Committee.
SIGNIFICANCE AND USE 5.1 This test method is intended for use when measuring surface flammability of flexible cellular materials exposed to fire. The test method provides a laboratory test procedure for measuring and comparing the surface flammability of materials when exposed to a prescribed level of radiant heat energy. The test is conducted using specimens that are representative, to the extent possible, of the material or assembly being evaluated. For example, if an assembly is required to be tested, such specimens shall replicate the type and thickness of all the layers present in the assembly being evaluated. 5.2 The rate at which flames will travel along surfaces depends upon the physical and thermal properties of the material, product, or assembly under test, the specimen mounting method and orientation, the type and level of fire or heat exposure, the availability of air, and properties of the surrounding enclosure. (1-6)4, 5 5.3 Test Method E162 is a generic version of this test method, using an apparatus that is substantially the same as the one used in this test method. However, Test Method E162 is normally intended for application to specimens other than flexible cellular materials. 5.3.1 The pilot burner in this test method is different from the pilot burner in Test Method E162. 5.4 In this procedure, the specimens are subjected to one or more specific sets of laboratory fire test conditions. If different test conditions are substituted or the end-use conditions are changed, it is not always possible by or from this test to predict changes in the fire-test-response characteristics measured. Therefore, the results are valid only for the fire test exposure conditions described in this procedure. 5.5 If the test results obtained by this test method are to be considered as part of an overall assessment of fire hazard in a building or structure, then the criteria, concepts and procedures incorporated into Guide E1546 shall be taken into consideration. SCOPE 1.1 This is a fire test response standard. 1.2 This test method describes the measurement of surface flammability of flexible cellular materials. 1.3 This standard measures and describes the response of materials, products, or assemblies to heat and flame under controlled conditions, but does not, by itself, incorporate all factors required for fire hazard or fire risk assessment of the materials, products, or assemblies under actual fire conditions. 1.4 This standard does not purport to address all of the safety concerns, if any, associated with its use. It is the responsibility of the user of this standard to establish appropriate safety, health, and environmental practices and determine the applicability of regulatory limitations prior to use. 1.5 Fire testing is inherently hazardous. Adequate safeguards for personnel and property shall be employed in conducting these tests. 1.6 Specific information about hazards is given in Section 7. Note 1: There is no known ISO equivalent to this standard. 1.7 The values stated in SI units are to be regarded as the standard. The values stated in inch-pound units, in parentheses, are for information only and are approximations (see also IEEE/ASTM SI-10). 1.8 This international standard was developed in accordance with internationally recognized principles on standardization established in the Decision on Principles for the Development of International Standards, Guides and Recommendations issued by the World Trade Organization Technical Barriers to Trade (TBT) Committee.
ASTM D3675-22 is classified under the following ICS (International Classification for Standards) categories: 13.220.40 - Ignitability and burning behaviour of materials and products; 83.100 - Cellular materials. The ICS classification helps identify the subject area and facilitates finding related standards.
ASTM D3675-22 has the following relationships with other standards: It is inter standard links to ASTM D883-24, ASTM E176-24, ASTM E84-23d, ASTM D883-23, ASTM E84-23c, ASTM E456-13a(2022)e1, ASTM D883-20, ASTM D883-19c, ASTM E84-19b, ASTM E84-19a, ASTM E1317-19, ASTM D883-19a, ASTM E84-19, ASTM D883-19, ASTM E176-18a. Understanding these relationships helps ensure you are using the most current and applicable version of the standard.
ASTM D3675-22 is available in PDF format for immediate download after purchase. The document can be added to your cart and obtained through the secure checkout process. Digital delivery ensures instant access to the complete standard document.
Standards Content (Sample)
This international standard was developed in accordance with internationally recognized principles on standardization established in the Decision on Principles for the
Development of International Standards, Guides and Recommendations issued by the World Trade Organization Technical Barriers to Trade (TBT) Committee.
Designation: D3675 − 22
Standard Test Method for
Surface Flammability of Flexible Cellular Materials Using a
Radiant Heat Energy Source
This standard is issued under the fixed designation D3675; the number immediately following the designation indicates the year of
original adoption or, in the case of revision, the year of last revision. A number in parentheses indicates the year of last reapproval. A
superscript epsilon (´) indicates an editorial change since the last revision or reapproval.
1. Scope* E84 Test Method for Surface Burning Characteristics of
Building Materials
1.1 This is a fire test response standard.
E162 Test Method for Surface Flammability of Materials
1.2 This test method describes the measurement of surface
Using a Radiant Heat Energy Source
flammability of flexible cellular materials.
E176 Terminology of Fire Standards
1.3 This standard measures and describes the response of E456 Terminology Relating to Quality and Statistics
materials, products, or assemblies to heat and flame under
E1317 Test Method for Flammability of Surface Finishes
controlled conditions, but does not, by itself, incorporate all E1321 Test Method for Determining Material Ignition and
factors required for fire hazard or fire risk assessment of the
Flame Spread Properties
materials,products,orassembliesunderactualfireconditions. E1546 Guide for Development of Fire-Hazard-Assessment
Standards
1.4 This standard does not purport to address all of the
IEEE/ASTM SI-10 Standard for Use of the International
safety concerns, if any, associated with its use. It is the
System of Units (SI): The Modern Metric System
responsibility of the user of this standard to establish appro-
2.2 ISO Standards:
priate safety, health, and environmental practices and deter-
ISO 13943 Fire Safety—Vocabulary
mine the applicability of regulatory limitations prior to use.
1.5 Fire testing is inherently hazardous. Adequate safe-
3. Terminology
guards for personnel and property shall be employed in
3.1 Definitions:
conducting these tests.
3.1.1 For definitions of terms relating to plastics, the defi-
1.6 SpecificinformationabouthazardsisgiveninSection7.
nitions in this test method are in accordance with Terminology
NOTE 1—There is no known ISO equivalent to this standard.
D883. For terms relating to fire, the definitions in this test
1.7 The values stated in SI units are to be regarded as the
method are in accordance with Terminology E176 and
standard.The values stated in inch-pound units, in parentheses,
ISO 13943. In case of conflict, the definitions given in Termi-
are for information only and are approximations (see also
nology E176 shall prevail. For terms relating to precision and
IEEE/ASTM SI-10).
bias and associated issues, the terms used in this test method
1.8 This international standard was developed in accor-
are in accordance with the definitions in Terminology E456.
dance with internationally recognized principles on standard-
3.1.2 flame front, n—the leading edge of a flame propagat-
ization established in the Decision on Principles for the
ing through a gaseous mixture or across the surface of a liquid
Development of International Standards, Guides and Recom-
or solid.
mendations issued by the World Trade Organization Technical
3.2 Definitions of Terms Specific to This Standard:
Barriers to Trade (TBT) Committee.
3.2.1 flashing, n—flame fronts of three seconds or less in
2. Referenced Documents
duration.
2.1 ASTM Standards: 3.2.2 radiant panel index, I,n—the product of the flame
s
D883 Terminology Relating to Plastics
spread factor, F and the heat evolution factor, Q.
s
4. Summary of Test Method
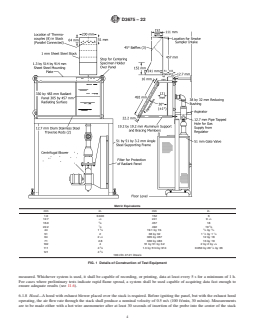
This test method is under the jurisdiction ofASTM Committee D20 on Plastics
and is the direct responsibility of Subcommittee D20.30 on Thermal Properties.
4.1 This test method of measuring surface flammability of
Current edition approved March 15, 2022. Published March 2022. Originally
flexible cellular materials employs a radiant panel heat source
approved in 1978. Last previous edition approved in 2021 as D3675 – 21a. DOI:
10.1520/D3675-22. consisting of a 300 by 460-mm (12 by 18-in.) panel in front of
For referenced ASTM standards, visit the ASTM website, www.astm.org, or
contact ASTM Customer Service at service@astm.org. For Annual Book of ASTM
Standards volume information, refer to the standard’s Document Summary page on Available from International Standardization Organization, P.O. Box 56,
the ASTM website. CH-1211; Geneva 20, Switzerland.
*A Summary of Changes section appears at the end of this standard
Copyright © ASTM International, 100 Barr Harbor Drive, PO Box C700, West Conshohocken, PA 19428-2959. United States
D3675 − 22
which an inclined 150 by 460-mm (6 by 18-in.) specimen of to 820°C (1500°F). The panel shall be equipped (see Fig. 1)
the material is placed. The orientation of the specimen is such with a venturi-type aspirator for mixing gas and air at approxi-
that ignition is forced near its upper edge and the flame front mately atmospheric pressure; a centrifugal blower, or
3 3
progresses downward. equivalent, capable of providing 9.4 dm /s (1200 ft /hour) air
at a pressure of 0.7 kPa (2.8 in. water); an air filter to prevent
4.2 Factors derived from the rate of progress of the flame
dust from obstructing the panel pores; a pressure regulator and
frontandtherateofheatliberatedbythematerialundertestare
a control and shut-off valve for the gas supply.
combined to provide a radiant panel index.
6.1.2 Specimen Holder—The specimen holder shall con-
5. Significance and Use
form in shape and dimension to Fig. 2 and be constructed from
heat-resistant chromium steel, or other suitable non-
5.1 This test method is intended for use when measuring
combustible material which will not be affected by the heat
surface flammability of flexible cellular materials exposed to
input during the test. Observation marks shall be filed on the
fire. The test method provides a laboratory test procedure for
surface of the specimen holder to correspond with 75-mm
measuringandcomparingthesurfaceflammabilityofmaterials
(3-in.) interval lines on the specimen.
when exposed to a prescribed level of radiant heat energy. The
6.1.2.1 The calibration process (see A1.2) shall be con-
testisconductedusingspecimensthatarerepresentative,tothe
ducted with the specimen holder to be used in the tests to
extent possible, of the material or assembly being evaluated.
ensure that the physical characteristics of the construction
For example, if an assembly is required to be tested, such
material do not affect the test results.
specimens shall replicate the type and thickness of all the
layers present in the assembly being evaluated. 6.1.3 Framework for Support of the Specimen Holder—The
framework shall have two transverse rods of stainless steel,
5.2 The rate at which flames will travel along surfaces
each 12.5 mm 6 3.0 mm (0.5 6 0.13 in.) in diameter, with a
depends upon the physical and thermal properties of the
stop to center the specimen holder directly in front of the
material, product, or assembly under test, the specimen mount-
radiant panel. The support and bracing members shall be
ing method and orientation, the type and level of fire or heat
constructed from metal stock. Since the angle of the specimen
exposure,theavailabilityofair,andpropertiesofthesurround-
4, 5 and its position with respect to the panel are critical, the
ing enclosure. (1-6)
framework dimensions specifying these conditions shall be
5.3 Test Method E162 is a generic version of this test
within 3.0 mm (0.13 in.) of the values given in Fig. 1.
method, using an apparatus that is substantially the same as the
6.1.4 Pilot Burner—The pilot burner shall be a porcelain
one used in this test method. However, Test Method E162 is
tube 203-230 mm (8-9 in.) in length, nominally 6.3 mm (0.25
normally intended for application to specimens other than
in.) in diameter, with two holes 1.5 6 0.1 mm (0.059 6 0.004
flexible cellular materials.
in.) in diameter equally spaced in the tube (see Fig. 3). The
5.3.1 The pilot burner in this test method is different from
burner shall be mounted horizontally and at an angle of 15 to
the pilot burner in Test Method E162.
20°totheintersectionofthehorizontalplaneoftheburnerwith
5.4 In this procedure, the specimens are subjected to one or
the plane of the specimen with the outlet end of the burner
more specific sets of laboratory fire test conditions. If different
spaced32 62mm(1.25 60.1in.)fromthespecimen(seeFig.
test conditions are substituted or the end-use conditions are
3). The pilot shall provide a 150 to 180-mm (6 to 7-in.) flame
changed, it is not always possible by or from this test to predict
of acetylene gas premixed with air in an aspirating type fitting.
changes in the fire-test-response characteristics measured.
Properly adjusted, the pilot flame shall have 25-mm (1-in.)
Therefore, the results are valid only for the fire test exposure
inner blue cones and should impinge on the upper central
conditions described in this procedure.
surface of the specimen within 13 mm (0.5 in.) of the edge of
the specimen support frame. Flow rates of 0.015 dm /s (0.032
5.5 If the test results obtained by this test method are to be
3 3 3
ft /min) of acetylene and 0.075 dm /s (0.16 ft /min) of air have
considered as part of an overall assessment of fire hazard in a
been found to provide the desired flame.
building or structure, then the criteria, concepts and procedures
6.1.5 Stack—The stack shall be made from nominally
incorporated into Guide E1546 shall be taken into consider-
1.0-mm (0.040-in.) sheet steel with shape and dimensions as
ation.
shown in Fig. 1. The position of the stack with respect to the
6. Apparatus
specimen and radiant heat panel shall also comply with the
requirements of Fig. 1.
6.1 TheapparatusshallbeessentiallyasshowninFig.1and
shall include the following: 6.1.6 Thermocouples—Eight thermocouples of equal resis-
6.1.1 Radiant Panel with Air and Gas Supply—The radiant tance shall be mounted in the stack and supported with
heat energy source shall be a panel that consists of a porous porcelain insulators as indicated in Fig. 1 and Fig. 4. The
material mounted in a suitable frame, exposing a radiating thermocouples shall be Chromel-Alumel Type K, shielded
surface of 300 by 460 mm (12 by 18 in.). The radiant heat against high heat with insulation resisting up to 1200°C
energy source shall be capable of operating at temperatures up (2190°F), and with wire gages in the range of 0.36-0.51 mm
(0.14-0.20 in.) (30 AWG-24 AWG) diameter and shall be
connected in parallel, or recorded individually and then
The boldface numbers in parentheses refer to a list of references at the end of
averaged, such that a mean temperature profile of the stack is
this standard.
Also see Test Method E162. achieved. The mean stack thermocouple temperature rise for
D3675 − 22
Metric Equivalents
mm in. mm in.
1.0 0.040 152 6
1 1
12.7 ⁄2 241 9 ⁄2
16.0 ⁄8 457 18
7 3
22.2 ⁄8 492 19 ⁄8
3 3 3
44 1 ⁄4 19.1 by 19. ⁄4 by ⁄4
1 1
51 2 38by32 1 ⁄2 by 1 ⁄4
64 2 ⁄2 305 by 457 12 by 18
71 2.8 330 by 483 13 by 19
102 4 51by51by3.2 2by2by ⁄8
3 1
111 4 ⁄8 1.3 by 514 by 914 0.050 by 20 ⁄4 by 36
121 4 ⁄4
100 cfm 47.21 litres/s
FIG. 1 Details of Construction of Test Equipment
unit heat input rate of the calibration burner, β, shall be acomputerizeddataacquisitionsystemshallbepermittedtobe
determined periodically for the specific test apparatus, using used.The data acquisition system shall have facilities to record
the procedure in Annex A1. the temperature output from the thermopile. The data acquisi-
6.1.7 AutomaticPotentiometerRecorder—Anautomaticpo- tion system shall have an accuracy of 0.01 % of the maximum
tentiometer recorder in the range from 38 to 538°C (100 to temperature to be measured.Whichever system is used, it shall
1000°F) shall be installed to record the temperature variation be capable of recording, or printing, data at least every 5 s for
of the stack thermocouples as described in 6.1.6.Alternatively, a minimum of 1 h. For cases where preliminary tests indicate
D3675 − 22
Metric Equivalents
mm in. mm in.
3 1
19.0 ⁄4 159 6 ⁄4
25 1 433 17 ⁄8
1 1
32 1 ⁄4 460 18 ⁄8
1 3
76 3 1.6 by 19 by 533 ⁄16 by ⁄4 by 21
133 5 ⁄4
FIG. 2 Specimen Holder
rapid flame spread, a system shall be used capable of acquiring either of the 152 mm (6 in.) wide surfaces, so as to prevent
data fast enough to ensure adequate results (see 11.6).
contact of the probe with the internal baffles. The hole is
6.1.8 Hood—A hood with exhaust blower placed over the
intended to be used for insertion of the probe and shall be
stack is required. Before igniting the panel, but with the
plugged after the air flow rate has been established and before
exhausthoodoperating,theairflowratethroughthestackshall
testing.
produce a nominal velocity of 0.5 m/s (100 ft/min, 30 m/min).
6.1.8.2 Thevelocityisnotcriticalforflamespreadmeasure-
Measurements are to be made either with a hot wire anemom-
ments provided a stack thermocouple calibration is performed
eter after at least 30 seconds of insertion of the probe into the
(see 6.1.6 and A1.2) for the established test conditions. The
center of the stack at a distance of 152 mm (6 in.) down from
hood surfaces shall clear the top and sides of the stack by a
the top of the stack opening, or with a bi-directional probe or
minimum of 250 mm (10 in.) and 190 mm (7.5 in.), respec-
similar device at the top of the stack opening. The hot wire
tively.
anemometer, bi-directional probe or similar device, shall have
6.1.8.3 Testing has shown that the air flow rate through the
an accuracy of 60.1 m/s (19 ft/min).
stack, if measured during operating conditions using a bi-
6.1.8.1 In order to facilitate the insertion of the hot wire
directional probe or similar device, produces a velocity of
anemometer probe, a hole of adequate diameter to allow its
insertion shall be pre-drilled through the hood, in the center of approximately 1.3 m/s (250 ft/min).
D3675 − 22
FIG. 3 Pilot Burner
6.1.9 Radiation Pyrometer—The radiation pyrometer for exhaust system is working properly and wear appropriate
standardizing the thermal output of the panel shall be suitable clothing including gloves, safety glasses, breathing apparatus
for viewing a circular area 250 mm (10 in.) in diameter at a (when hazardous fumes are expected).
range of about 1.2 m (4 ft). It shall be calibrated over the
7.3 During this test, very high heat fluxes and high tempera-
operating black body temperature range in accordance with the
tures are generated that are capable of igniting some clothing
procedure described in Annex A1.
following even brief exposures. Precautions shall be taken to
6.1.10 Portable Potentiometer—The electrical output of the
avoid ignitions of this type.
radiation pyrometer shall be monitored by means of a poten-
tiometer provided with a millivolt range suitable for use with
8. Test Specimens
the radiation pyrometer described in 6.1.9. Alternatively, the
8.1 The test specimens shall be 150 by 460 by 25 mm (6 by
datashallbepermittedtoberecordedwithacomputerizeddata
18by1.0in.).Materialsproducedatlessthan25-mmthickness
acquisition unit, as discussed in 6.1.7.
shall be tested at the maximum thickness produced. Materials
6.1.11 Timer—The timer shall be calibrated to read to 0.01
produced at less than 460 mm (18 in.) in length shall be
min to record the time of events during the test.
mounted in series to provide a specimen of the proper length.
7. Hazards No segment of the specimen shall be less than 150 mm (6 in.)
in length.
7.1 Safeguards shall be installed in the panel fuel supply
system to guard against a gas air fuel explosion in the test 8.2 After cutting or sawing to prepare test specimens, care
chamber. Potential safeguards include, but are not limited to, shall be taken to remove dust and particles from the test
one or more of the following: a gas feed cut-off activated when specimen surface.
the air supply fails; a flame sensor directed at the panel surface
8.3 The back and sides of the test specimen shall be
that stops fuel flow when the panel flame goes out; and a heat
wrapped with aluminum foil, the shiny side against the test
detector mounted in contact with the radiant panel plenum that
specimen, 0.05 mm (0.002 in.) nominally in thickness. High
is activated when the panel temperature exceeds safe limits.
density inorganic reinforced cement board, nominally 6.4 mm
Manual reset is a requirement of any safeguard system used.
(0.25 in.) in thickness, shall be used as backing. The test
7.2 The exhaust system must be so designed and operated specimen shall be retained in the specimen holder by a
that the laboratory environment is protected from smoke and nominally 150 by 460-mm (6 by 18-in.) sheet of nominally
gas. The operator shall be instructed on ways to minimize 25-mm (1-in.) 20-gage hexagonal steel wire mesh placed
exposure to combustion products by following sound safety against the exposed face of the specimen. Molded skin or
and industrial hygiene practices. For example, ensure that the treated surfaces shall face the exposure.
D3675 − 22
Metric Equivalents
mm in. mm in. mm in.
6.4 ⁄4 76 3 229 9
1 3 1
12.7 ⁄2 86 3 ⁄8 241 9 ⁄2
25 1 152 6 248 9 ⁄4
51 2 171 6 ⁄4 457 18
1 1
64 2 ⁄2 210 8 ⁄4
FIG. 4 Thermocouple Mounting Arrangement
NOTE 2—Aluminum foil is used against the specimen to prevent
and 50 6 5 % RH and take the test specimens out of the
melting and destroying the back board/holders.
enclosurejustbeforetesting(sothattestingisconductedwithin
NOTE 3—Wherever inorganic reinforced cement board is specified, the
30 minutes of the test specimen removal from the conditioning
material shall be nominally 6 mm (0.25 in.) thick, high density (1762 6
3 3
environment).
80 kg/m (110 6 5 lb/ft )) and uncoated.
NOTE 4—Test Method E162 (from which this test method was devel-
10. Procedure
oped as a modification, see Appendix X1) requires that specimens less
than 19.0 mm ( ⁄4 in.) thick, be tested using a wood substrate as backing.
10.1 Remove combustion product deposits from the ther-
This requirement does not apply to flexible cellular materials tested using
mocouples by brush cleaning or other effective method after
this test method.
each test.
8.4 Four test specimens of each sample shall be tested. If
10.2 At the start of each day, ignite the gas-air mixture
one or more tests are deemed to be invalid, additional tests
passing through the radiant panel and allow the unit to heat for
shall be conducted until four valid test results have been
at least 0.5 h. Before each test, check the radiant output by
developed.
means of the radiation pyrometer. Do this by placing the
pyrometer in such a manner as to view a central panel area
9. Conditioning
about 250 mm (10 in.) in diameter.Adjust the rate of air supply
9.1 Condition the specimens for a minimum of 24 h at a 3
to between 750 and 800 ft /h (5.9 and 6.3 L/s) and then adjust
temperature of 23 6 3°C (73 6 5°F) and a relative humidity of
the fuel gas supply upwards from zero until it is just sufficient
50 65%.
to produce a radiant output equal to that which would be
9.2 Maintain the ambient conditions for the test apparatus at obtainedfromablackbodyofthesamedimensionsoperatingat
23 65°C.Keepthetestspecimensinanenclosureat23 62°C a temperature of 670 6 4°C (1238 6 7°F).
D3675 − 22
10.3 Turn on the recording potentiometer for measuring the the six (or fewer) points with straight-line segments. If the
stack thermocouple temperature. upward slope of all the line segments becomes less steep, or
remains constant, calculate F as shown in:
s
10.4 Ignite the pilot and adjust it to give a flame 150 to 180
1 1 1 1 1
mm (6 to 7 in.) long with inner blue cones 25 mm (1.0 in.) in
F 5 11 1 1 1 1 (2)
s
length. t 2 t t 2 t t 2 t t 2 t t 2 t
3 0 6 3 9 6 12 9 15 12
10.5 Place the specimen holder containing the specimen
where t is conventionally 0, and t . t correspond to the
0 3 15
into the supporting framework and start the timer simultane-
time,inminutes,frominitialspecimenexposureuntilarrivalof
ously. A maximum of 5 min shall lapse between the time the
the flame front at the positions 3 . 15 in. (76 . 380 mm),
specimen is removed from the conditioning chamber until it is
respectively, along the length of the specimen.
placed in position on the framework.
11.2.1 If there are any segments where the slope increases
10.6 Record the time of arrival of the flame at each of the
eliminate the increase by drawing a straight line from the
75-mm (3-in.) marks on
...
This document is not an ASTM standard and is intended only to provide the user of an ASTM standard an indication of what changes have been made to the previous version. Because
it may not be technically possible to adequately depict all changes accurately, ASTM recommends that users consult prior editions as appropriate. In all cases only the current version
of the standard as published by ASTM is to be considered the official document.
Designation: D3675 − 21a D3675 − 22
Standard Test Method for
Surface Flammability of Flexible Cellular Materials Using a
Radiant Heat Energy Source
This standard is issued under the fixed designation D3675; the number immediately following the designation indicates the year of
original adoption or, in the case of revision, the year of last revision. A number in parentheses indicates the year of last reapproval. A
superscript epsilon (´) indicates an editorial change since the last revision or reapproval.
1. Scope*
1.1 This is a fire test response standard.
1.2 This test method describes the measurement of surface flammability of flexible cellular materials.
1.3 This standard measures and describes the response of materials, products, or assemblies to heat and flame under controlled
conditions, but does not, by itself, incorporate all factors required for fire hazard or fire risk assessment of the materials, products,
or assemblies under actual fire conditions.
1.4 This standard does not purport to address all of the safety concerns, if any, associated with its use. It is the responsibility
of the user of this standard to establish appropriate safety, health, and environmental practices and determine the applicability of
regulatory limitations prior to use.
1.5 Fire testing is inherently hazardous. Adequate safeguards for personnel and property shall be employed in conducting these
tests.
1.6 Specific information about hazards is given in Section 7.
NOTE 1—There is no known ISO equivalent to this standard.
1.7 The values stated in SI units are to be regarded as the standard. The values stated in inch-pound units, in parentheses, are for
information only and are approximations (see also IEEE/ASTM SI-10).
1.8 This international standard was developed in accordance with internationally recognized principles on standardization
established in the Decision on Principles for the Development of International Standards, Guides and Recommendations issued
by the World Trade Organization Technical Barriers to Trade (TBT) Committee.
2. Referenced Documents
2.1 ASTM Standards:
D883 Terminology Relating to Plastics
E84 Test Method for Surface Burning Characteristics of Building Materials
This test method is under the jurisdiction of ASTM Committee D20 on Plastics and is the direct responsibility of Subcommittee D20.30 on Thermal Properties.
Current edition approved April 1, 2021March 15, 2022. Published April 2021March 2022. Originally approved in 1978. Last previous edition approved in 2021 as D3675
– 21.– 21a. DOI: 10.1520/D3675-21A.10.1520/D3675-22.
For referenced ASTM standards, visit the ASTM website, www.astm.org, or contact ASTM Customer Service at service@astm.org. For Annual Book of ASTM Standards
volume information, refer to the standard’s Document Summary page on the ASTM website.
*A Summary of Changes section appears at the end of this standard
Copyright © ASTM International, 100 Barr Harbor Drive, PO Box C700, West Conshohocken, PA 19428-2959. United States
D3675 − 22
E162 Test Method for Surface Flammability of Materials Using a Radiant Heat Energy Source
E176 Terminology of Fire Standards
E456 Terminology Relating to Quality and Statistics
E1317 Test Method for Flammability of Surface Finishes
E1321 Test Method for Determining Material Ignition and Flame Spread Properties
E1546 Guide for Development of Fire-Hazard-Assessment Standards
IEEE/ASTM SI-10 Standard for Use of the International System of Units (SI): The Modern Metric System
2.2 ISO Standards:
ISO 13943 Fire Safety—Vocabulary
3. Terminology
3.1 Definitions:
3.1.1 For definitions of terms relating to plastics, the definitions in this test method are in accordance with Terminology D883. For
terms relating to fire, the definitions in this test method are in accordance with Terminology E176 and ISO 13943. In case of
conflict, the definitions given in Terminology E176 shall prevail. For terms relating to precision and bias and associated issues, the
terms used in this test method are in accordance with the definitions in Terminology E456.
3.1.2 flame front, n—the leading edge of a flame propagating through a gaseous mixture or across the surface of a liquid or solid.
3.2 Definitions of Terms Specific to This Standard:
3.2.1 flashing, n—flame fronts of three seconds or less in duration.
3.2.2 radiant panel index, I , n—the product of the flame spread factor, F and the heat evolution factor, Q.
s s
4. Summary of Test Method
4.1 This test method of measuring surface flammability of flexible cellular materials employs a radiant panel heat source
consisting of a 300 by 460-mm (12 by 18-in.) panel in front of which an inclined 150 by 460-mm (6 by 18-in.) specimen of the
material is placed. The orientation of the specimen is such that ignition is forced near its upper edge and the flame front progresses
downward.
4.2 Factors derived from the rate of progress of the flame front and the rate of heat liberated by the material under test are
combined to provide a radiant panel index.
5. Significance and Use
5.1 This test method is intended for use when measuring surface flammability of flexible cellular materials exposed to fire. The
test method provides a laboratory test procedure for measuring and comparing the surface flammability of materials when exposed
to a prescribed level of radiant heat energy. The test is conducted using specimens that are representative, to the extent possible,
of the material or assembly being evaluated. For example, if an assembly is required to be tested, such specimens shall replicate
the type and thickness of all the layers present in the assembly being evaluated.
5.2 The rate at which flames will travel along surfaces depends upon the physical and thermal properties of the material, product,
or assembly under test, the specimen mounting method and orientation, the type and level of fire or heat exposure, the availability
4, 5
of air, and properties of the surrounding enclosure. (1-6)
5.3 Test Method E162 is a generic version of this test method, using an apparatus that is substantially the same as the one used
in this test method. However, Test Method E162 is normally intended for application to specimens other than flexible cellular
materials.
5.3.1 The pilot burner in this test method is different from the pilot burner in Test Method E162.
Available from International Standardization Organization, P.O. Box 56, CH-1211; Geneva 20, Switzerland.
The boldface numbers in parentheses refer to a list of references at the end of this standard.
Also see Test Method E162.
D3675 − 22
5.4 In this procedure, the specimens are subjected to one or more specific sets of laboratory fire test conditions. If different test
conditions are substituted or the end-use conditions are changed, it is not always possible by or from this test to predict changes
in the fire-test-response characteristics measured. Therefore, the results are valid only for the fire test exposure conditions described
in this procedure.
5.5 If the test results obtained by this test method are to be considered as part of an overall assessment of fire hazard in a building
or structure, then the criteria, concepts and procedures incorporated into Guide E1546 shall be taken into consideration.
6. Apparatus
6.1 The apparatus shall be essentially as shown in Fig. 1 and shall include the following:
6.1.1 Radiant Panel with Air and Gas Supply—The radiant heat energy source shall be a panel that consists of a porous material
mounted in a suitable frame, exposing a radiating surface of 300 by 460 mm (12 by 18 in.). The radiant heat energy source shall
be capable of operating at temperatures up to 820°C (1500°F). The panel shall be equipped (see Fig. 1) with a venturi-type aspirator
for mixing gas and air at approximately atmospheric pressure; a centrifugal blower, or equivalent, capable of providing 9.4 dm /s
(1200 ft /hour) air at a pressure of 0.7 kPa (2.8 in. water); an air filter to prevent dust from obstructing the panel pores; a pressure
regulator and a control and shut-off valve for the gas supply.
6.1.2 Specimen Holder—The specimen holder shall conform in shape and dimension to Fig. 2 and be constructed from
heat-resistant chromium steel, or other suitable non-combustible material which will not be affected by the heat input during the
test. Observation marks shall be filed on the surface of the specimen holder to correspond with 75-mm (3-in.) interval lines on the
specimen.
6.1.2.1 The calibration process (see A1.2) shall be conducted with the specimen holder to be used in the tests to ensure that the
physical characteristics of the construction material do not affect the test results.
6.1.3 Framework for Support of the Specimen Holder—The framework shall have two transverse rods of stainless steel, each 12.5
mm 6 3.0 mm (0.5 6 0.13 in.) in diameter, with a stop to center the specimen holder directly in front of the radiant panel. The
support and bracing members shall be constructed from metal stock. Since the angle of the specimen and its position with respect
to the panel are critical, the framework dimensions specifying these conditions shall be within 3.0 mm (0.13 in.) of the values given
in Fig. 1.
6.1.4 Pilot Burner—The pilot burner shall be a porcelain tube 203-230 mm (8-9 in.) in length, nominally 6.3 mm (0.25 in.) in
diameter, with two holes 1.5 6 0.1 mm (0.059 6 0.004 in.) in diameter equally spaced in the tube (see Fig. 3). The burner shall
be mounted horizontally and at an angle of 15 to 20° to the intersection of the horizontal plane of the burner with the plane of the
specimen with the outlet end of the burner spaced 32 6 2 mm (1.25 6 0.1 in.) from the specimen (see Fig. 3). The pilot shall
provide a 150 to 180-mm (6 to 7-in.) flame of acetylene gas premixed with air in an aspirating type fitting. Properly adjusted, the
pilot flame shall have 25-mm (1-in.) inner blue cones and should impinge on the upper central surface of the specimen within 13
3 3 3
mm (0.5 in.) of the edge of the specimen support frame. Flow rates of 0.015 dm /s (0.032 ft /min) of acetylene and 0.075 dm /s
(0.16 ft /min) of air have been found to provide the desired flame.
6.1.5 Stack—The stack shall be made from nominally 1.0-mm (0.040-in.) sheet steel with shape and dimensions as shown in Fig.
1. The position of the stack with respect to the specimen and radiant heat panel shall also comply with the requirements of Fig.
1.
6.1.6 Thermocouples—Eight thermocouples of equal resistance shall be mounted in the stack and supported with porcelain
insulators as indicated in Fig. 1 and Fig. 4. The thermocouples shall be Chromel-Alumel Type K, shielded against high heat with
insulation resisting up to 1200°C (2190°F), and with wire gages in the range of 0.36-0.51 mm (0.14-0.20 in.) (30 AWG-24 AWG)
diameter and shall be connected in parallel, or recorded individually and then averaged, such that a mean temperature profile of
the stack is achieved. The mean stack thermocouple temperature rise for unit heat input rate of the calibration burner, β, shall be
determined periodically for the specific test apparatus, using the procedure in Annex A1.
6.1.7 Automatic Potentiometer Recorder—An automatic potentiometer recorder in the range from 38 to 538°C (100 to 1000°F)
shall be installed to record the temperature variation of the stack thermocouples as described in 6.1.6. Alternatively, a computerized
data acquisition system shall be permitted to be used. The data acquisition system shall have facilities to record the temperature
output from the thermopile. The data acquisition system shall have an accuracy of 0.01 % of the maximum temperature to be
D3675 − 22
Metric Equivalents
mm in. mm in.
1.0 0.040 152 6
1 1
12.7 ⁄2 241 9 ⁄2
16.0 ⁄8 457 18
7 3
22.2 ⁄8 492 19 ⁄8
3 3 3
44 1 ⁄4 19.1 by 19. ⁄4 by ⁄4
1 1
51 2 38 by 32 1 ⁄2 by 1 ⁄4
64 2 ⁄2 305 by 457 12 by 18
71 2.8 330 by 483 13 by 19
102 4 51 by 51 by 3.2 2 by 2 by ⁄8
3 1
111 4 ⁄8 1.3 by 514 by 914 0.050 by 20 ⁄4 by 36
121 4 ⁄4
100 cfm 47.21 litres/s
FIG. 1 Details of Construction of Test Equipment
measured. Whichever system is used, it shall be capable of recording, or printing, data at least every 5 s for a minimum of 1 h.
For cases where preliminary tests indicate rapid flame spread, a system shall be used capable of acquiring data fast enough to
ensure adequate results (see 11.6).
6.1.8 Hood—A hood with exhaust blower placed over the stack is required. Before igniting the panel, but with the exhaust hood
operating, the air flow rate through the stack shall produce a nominal velocity of 0.5 m/s (100 ft/min, 30 m/min). Measurements
are to be made either with a hot wire anemometer after at least 30 seconds of insertion of the probe into the center of the stack
D3675 − 22
Metric Equivalents
mm in. mm in.
3 1
19.0 ⁄4 159 6 ⁄4
25 1 433 17 ⁄8
1 1
32 1 ⁄4 460 18 ⁄8
1 3
76 3 1.6 by 19 by 533 ⁄16 by ⁄4 by 21
133 5 ⁄4
FIG. 2 Specimen Holder
at a distance of 152 mm (6 in.) down from the top of the stack opening, or with a bi-directional probe or similar device at the top
of the stack opening. The hot wire anemometer, bi-directional probe or similar device, shall have an accuracy of 60.1 m/s (19
ft/min).
6.1.8.1 In order to facilitate the insertion of the hot wire anemometer probe, a hole of adequate diameter to allow its insertion shall
be pre-drilled through the hood, in the center of either of the 152 mm (6 in.) wide surfaces, so as to prevent contact of the probe
with the internal baffles. The hole is intended to be used for insertion of the probe and shall be plugged after the air flow rate has
been established and before testing.
6.1.8.2 The velocity is not critical for flame spread measurements provided a stack thermocouple calibration is performed (see
6.1.6 and A1.2) for the established test conditions. The hood surfaces shall clear the top and sides of the stack by a minimum of
250 mm (10 in.) and 190 mm (7.5 in.), respectively.
6.1.8.3 Testing has shown that the air flow rate through the stack, if measured during operating conditions using a bi-directional
probe or similar device, produces a velocity of approximately 1.3 m/s (250 ft/min).
D3675 − 22
FIG. 3 Pilot Burner
6.1.9 Radiation Pyrometer—The radiation pyrometer for standardizing the thermal output of the panel shall be suitable for viewing
a circular area 250 mm (10 in.) in diameter at a range of about 1.2 m (4 ft). It shall be calibrated over the operating black body
temperature range in accordance with the procedure described in Annex A1.
6.1.10 Portable Potentiometer—The electrical output of the radiation pyrometer shall be monitored by means of a potentiometer
provided with a millivolt range suitable for use with the radiation pyrometer described in 6.1.9. Alternatively, the data shall be
permitted to be recorded with a computerized data acquisition unit, as discussed in 6.1.7.
6.1.11 Timer—The timer shall be calibrated to read to 0.01 min to record the time of events during the test.
7. Hazards
7.1 Safeguards shall be installed in the panel fuel supply system to guard against a gas air fuel explosion in the test chamber.
Potential safeguards include, but are not limited to, one or more of the following: a gas feed cut-off activated when the air supply
fails; a flame sensor directed at the panel surface that stops fuel flow when the panel flame goes out; and a heat detector mounted
in contact with the radiant panel plenum that is activated when the panel temperature exceeds safe limits. Manual reset is a
requirement of any safeguard system used.
7.2 The exhaust system must be so designed and operated that the laboratory environment is protected from smoke and gas. The
operator shall be instructed on ways to minimize exposure to combustion products by following sound safety and industrial
hygiene practices. For example, ensure that the exhaust system is working properly and wear appropriate clothing including gloves,
safety glasses, breathing apparatus (when hazardous fumes are expected).
7.3 During this test, very high heat fluxes and high temperatures are generated that are capable of igniting some clothing following
even brief exposures. Precautions shall be taken to avoid ignitions of this type.
8. Test Specimens
8.1 The test specimens shall be 150 by 460 by 25 mm (6 by 18 by 1.0 in.). Materials produced at less than 25-mm thickness shall
D3675 − 22
Metric Equivalents
mm in. mm in. mm in.
6.4 ⁄4 76 3 229 9
1 3 1
12.7 ⁄2 86 3 ⁄8 241 9 ⁄2
25 1 152 6 248 9 ⁄4
51 2 171 6 ⁄4 457 18
1 1
64 2 ⁄2 210 8 ⁄4
FIG. 4 Thermocouple Mounting Arrangement
be tested at the maximum thickness produced. Materials produced at less than 460 mm (18 in.) in length shall be mounted in series
to provide a specimen of the proper length. No segment of the specimen shall be less than 150 mm (6 in.) in length.
8.2 After cutting or sawing to prepare test specimens, care shall be taken to remove dust and particles from the test specimen
surface.
8.3 The back and sides of the test specimen shall be wrapped with aluminum foil, the shiny side against the test specimen, 0.05
mm (0.002 in.) nominally in thickness. High density inorganic reinforced cement board, nominally 6.4 mm (0.25 in.) in thickness,
shall be used as backing. The test specimen shall be retained in the specimen holder by a nominally 150 by 460-mm (6 by 18-in.)
sheet of nominally 25-mm (1-in.) 20-gage hexagonal steel wire mesh placed against the exposed face of the specimen. Molded skin
or treated surfaces shall face the exposure.
NOTE 2—Aluminum foil is used against the specimen to prevent melting and destroying the back board/holders.
NOTE 3—Wherever inorganic reinforced cement board is specified, the material shall be nominally 6 mm (0.25 in.) thick, high density (1762 6 80 kg/m
(110 6 5 lb/ft )) and uncoated.
NOTE 4—Test Method E162 (from which this test method was developed as a modification, see Appendix X1) requires that specimens less than 19.0 mm
( ⁄4 in.) thick, be tested using a wood substrate as backing. This requirement does not apply to flexible cellular materials tested using this test method.
D3675 − 22
8.4 Four test specimens of each sample shall be tested. If one or more tests are deemed to be invalid, additional tests shall be
conducted until four valid test results have been developed.
9. Conditioning
9.1 Condition the specimens for a minimum of 24 h at a temperature of 23 6 3°C (73 6 5°F) and a relative humidity of 50 6
5 %.
9.2 Maintain the ambient conditions for the test apparatus at 23 6 5°C. Keep the test specimens in an enclosure at 23 6 2°C and
50 6 5 % RH and take the test specimens out of the enclosure just before testing (so that testing is conducted within 30 minutes
of the test specimen removal from the conditioning environment).
10. Procedure
10.1 Remove combustion product deposits from the thermocouples by brush cleaning or other effective method after each test.
10.2 At the start of each day, ignite the gas-air mixture passing through the radiant panel and allow the unit to heat for at least
0.5 h. Before each test, check the radiant output by means of the radiation pyrometer. Do this by placing the pyrometer in such
a manner as to view a central panel area about 250 mm (10 in.) in diameter. Adjust the rate of air supply to between 750 and 800
ft /h (5.9 and 6.3 L/s) and then adjust the fuel gas supply upwards from zero until it is just sufficient to produce a radiant output
equal to that which would be obtained from a blackbody of the same dimensions operating at a temperature of 670 6 4°C (1238
6 7°F).
10.3 Turn on the recording potentiometer for measuring the stack thermocouple temperature.
10.4 Ignite the pilot and adjust it to give a flame 150 to 180 mm (6 to 7 in.) long with inner blue cones 25 mm (1.0 in.) in length.
10.5 Place the specimen holder containing the specimen into the supporting framework and start the timer simultaneously. A
maximum of 5 min shall lapse between the time the specimen is removed from the conditioning chamber until it is placed in
position on the framework.
10.6 Record the time of arrival of the flame at each of the 75-mm (3-in.) marks on the specimen holder. Also record the maximum
temperature rise of the stack thermocouples.
10.7 Record any observations made of any behavior characteristics of a specimen that appear to be of interest.
10.8 Exposure Time—The test is completed when the flame front has progressed to the 375 mm (15 in.) mark on the specimen
or after an exposure time of 15 min, whichever occurs earlier, provided the maximum temperature of the stack thermocouples is
reached. After 15 minutes have elapsed and the maximum surface flame spread has been recorded, the test shall be discontinued
if the stack temperature has increased by no more than 5°C over any five-minute measuring period after the initial 15-minute
ex
...








Questions, Comments and Discussion
Ask us and Technical Secretary will try to provide an answer. You can facilitate discussion about the standard in here.
Loading comments...