ASTM D6229-06(2018)
(Test Method)Standard Test Method for Trace Benzene in Hydrocarbon Solvents by Capillary Gas Chromatography
Standard Test Method for Trace Benzene in Hydrocarbon Solvents by Capillary Gas Chromatography
SIGNIFICANCE AND USE
4.1 This test method is similar to Test Method D4367 with the exception that capillary columns are used and intended for trace level of benzene in hydrocarbon solvents. The need for trace benzene analysis in hydrocarbon solvents arose because of the increase of more stringent regulation of benzene level in these materials.
SCOPE
1.1 This test method covers the determination by capillary gas chromatography of trace benzene in hydrocarbon solvents at levels from 1.0 to 2400 vppm.
Note 1: Lower levels of benzene may be determined by this test method. However the gas chromatography (GC) will have to be modified from those specified in this test method. The precision of the method may not apply to these lower benzene levels.
1.2 For hazard information and guidance, see the supplier’s Safety Data Sheet.
1.3 The values stated in SI units are to be regarded as the statement. The values in parenthesis are given for information only and are not necessarily the exact equivalent of the SI unit values.
1.4 For purposes of determining conformance of an observed or a calculated value using this test method to relevant specifications, test result(s) shall be rounded off “to the nearest unit” in the last right-hand digit used in expressing the specification limit, in accordance with Practice E29.
1.5 This standard does not purport to address all of the safety concerns, if any, associated with its use. It is the responsibility of the user of this standard to establish appropriate safety, health, and environmental practices and determine the applicability of regulatory limitations prior to use.
1.6 This international standard was developed in accordance with internationally recognized principles on standardization established in the Decision on Principles for the Development of International Standards, Guides and Recommendations issued by the World Trade Organization Technical Barriers to Trade (TBT) Committee.
General Information
- Status
- Published
- Publication Date
- 31-Oct-2018
- Technical Committee
- D01 - Paint and Related Coatings, Materials, and Applications
- Drafting Committee
- D01.35 - Solvents, Plasticizers, and Chemical Intermediates
Relations
- Effective Date
- 01-Oct-2008
- Refers
ASTM D4367-02(2007) - Standard Test Method for Benzene in Hydrocarbon Solvents by Gas Chromatography - Effective Date
- 01-Jun-2007
- Effective Date
- 15-Nov-2006
- Effective Date
- 15-Sep-2006
- Effective Date
- 01-May-2006
- Effective Date
- 01-Dec-2004
- Refers
ASTM D4367-02 - Standard Test Method for Benzene in Hydrocarbon Solvents by Gas Chromatography - Effective Date
- 10-Dec-2002
- Effective Date
- 10-May-2002
- Refers
ASTM D4367-99 - Standard Test Method for Benzene in Hydrocarbon Solvents by Gas Chromatography - Effective Date
- 10-Jun-1999
- Effective Date
- 10-May-1999
Overview
ASTM D6229-06(2018) is the Standard Test Method for Trace Benzene in Hydrocarbon Solvents by Capillary Gas Chromatography, published by ASTM International. This method specifies procedures for the determination of trace benzene concentrations, ranging from 1.0 to 2400 volume parts per million (vppm), in hydrocarbon solvents. It employs capillary gas chromatography (GC) techniques, which are critical for analytical laboratories and industries needing to comply with stringent regulations on benzene content.
As stricter regulatory limits on benzene in chemical products have been introduced, accurate and reliable trace analysis in hydrocarbon solvents has become increasingly important. This standard builds upon methods such as ASTM D4367 by utilizing capillary columns, thereby achieving higher sensitivity and selectivity for trace-level benzene analysis.
Key Topics
- Capillary Gas Chromatography: This method utilizes two capillary columns in series, switching valves, and a flame ionization detector (FID) to separate and quantify trace benzene from complex hydrocarbon matrices.
- Sensitivity: The procedure is designed to detect benzene at levels as low as 1.0 vppm, with potential adaptation for even lower detection limits if needed by modifying GC conditions.
- Calibration and Precision: The method prescribes external standard calibration techniques and provides guidelines for establishing response factors, ensuring reliable quantitation. Precision and reproducibility data are included to inform users of expected accuracy.
- Safety and Compliance: Emphasis is placed on adhering to safety protocols, reviewing Safety Data Sheets, and rounding results per ASTM E29 to ensure conformance to regulatory specifications.
- International Relevance: Developed in line with WTO TBT principles, this standard is applicable globally and widely recognized in regulatory and commercial contexts.
Applications
The ASTM D6229-06(2018) test method is widely relevant for:
- Quality Control in Chemical Manufacturing: Ensuring hydrocarbon solvents meet internal and regulatory benzene thresholds to guarantee product safety and marketability.
- Regulatory Compliance: Analytical laboratories and manufacturers are able to provide documentation that products fall below legally mandated benzene levels.
- Environmental and Health & Safety Audits: Monitoring trace benzene in raw materials to support workplace safety and reduce environmental impact.
- Research and Development: Characterizing solvent purity to advance formulations and process improvements in paint, coating, and petrochemical industries.
Specific sectors benefitting from this standard include:
- Paints and coatings manufacturing
- Petrochemical and chemical production
- Analytical contract laboratories
- Environmental and occupational safety organizations
Related Standards
Users of ASTM D6229-06(2018) may also reference the following documents for complementary procedures and compliance:
- ASTM D4367: Test Method for Benzene in Hydrocarbon Solvents by Gas Chromatography, the predecessor method using packed columns.
- ASTM E29: Practice for Using Significant Digits in Test Data to Determine Conformance with Specifications, essential for reporting analysis results.
- ASTM E300: Practice for Sampling Industrial Chemicals, guiding representative sampling protocols.
- ASTM D2PP: Determination of Precision and Bias Data, supporting evaluation of analytical method performance.
Practical Value
Implementing ASTM D6229-06(2018) equips laboratories and manufacturers with a reliable, validated procedure for the trace analysis of benzene in hydrocarbon solvents. This enables compliance with regional and international regulations, supports quality assurance, and enhances safety for consumers and workers. By leveraging sensitive capillary GC technology, organizations can ensure both precision in reporting and confidence in product integrity.
Buy Documents
ASTM D6229-06(2018) - Standard Test Method for Trace Benzene in Hydrocarbon Solvents by Capillary Gas Chromatography
Get Certified
Connect with accredited certification bodies for this standard

ECOCERT
Organic and sustainability certification.

Eurofins Food Testing Global
Global leader in food, environment, and pharmaceutical product testing.

Intertek Bangladesh
Intertek certification and testing services in Bangladesh.
Sponsored listings
Frequently Asked Questions
ASTM D6229-06(2018) is a standard published by ASTM International. Its full title is "Standard Test Method for Trace Benzene in Hydrocarbon Solvents by Capillary Gas Chromatography". This standard covers: SIGNIFICANCE AND USE 4.1 This test method is similar to Test Method D4367 with the exception that capillary columns are used and intended for trace level of benzene in hydrocarbon solvents. The need for trace benzene analysis in hydrocarbon solvents arose because of the increase of more stringent regulation of benzene level in these materials. SCOPE 1.1 This test method covers the determination by capillary gas chromatography of trace benzene in hydrocarbon solvents at levels from 1.0 to 2400 vppm. Note 1: Lower levels of benzene may be determined by this test method. However the gas chromatography (GC) will have to be modified from those specified in this test method. The precision of the method may not apply to these lower benzene levels. 1.2 For hazard information and guidance, see the supplier’s Safety Data Sheet. 1.3 The values stated in SI units are to be regarded as the statement. The values in parenthesis are given for information only and are not necessarily the exact equivalent of the SI unit values. 1.4 For purposes of determining conformance of an observed or a calculated value using this test method to relevant specifications, test result(s) shall be rounded off “to the nearest unit” in the last right-hand digit used in expressing the specification limit, in accordance with Practice E29. 1.5 This standard does not purport to address all of the safety concerns, if any, associated with its use. It is the responsibility of the user of this standard to establish appropriate safety, health, and environmental practices and determine the applicability of regulatory limitations prior to use. 1.6 This international standard was developed in accordance with internationally recognized principles on standardization established in the Decision on Principles for the Development of International Standards, Guides and Recommendations issued by the World Trade Organization Technical Barriers to Trade (TBT) Committee.
SIGNIFICANCE AND USE 4.1 This test method is similar to Test Method D4367 with the exception that capillary columns are used and intended for trace level of benzene in hydrocarbon solvents. The need for trace benzene analysis in hydrocarbon solvents arose because of the increase of more stringent regulation of benzene level in these materials. SCOPE 1.1 This test method covers the determination by capillary gas chromatography of trace benzene in hydrocarbon solvents at levels from 1.0 to 2400 vppm. Note 1: Lower levels of benzene may be determined by this test method. However the gas chromatography (GC) will have to be modified from those specified in this test method. The precision of the method may not apply to these lower benzene levels. 1.2 For hazard information and guidance, see the supplier’s Safety Data Sheet. 1.3 The values stated in SI units are to be regarded as the statement. The values in parenthesis are given for information only and are not necessarily the exact equivalent of the SI unit values. 1.4 For purposes of determining conformance of an observed or a calculated value using this test method to relevant specifications, test result(s) shall be rounded off “to the nearest unit” in the last right-hand digit used in expressing the specification limit, in accordance with Practice E29. 1.5 This standard does not purport to address all of the safety concerns, if any, associated with its use. It is the responsibility of the user of this standard to establish appropriate safety, health, and environmental practices and determine the applicability of regulatory limitations prior to use. 1.6 This international standard was developed in accordance with internationally recognized principles on standardization established in the Decision on Principles for the Development of International Standards, Guides and Recommendations issued by the World Trade Organization Technical Barriers to Trade (TBT) Committee.
ASTM D6229-06(2018) is classified under the following ICS (International Classification for Standards) categories: 71.040.50 - Physicochemical methods of analysis; 71.080.99 - Other organic chemicals. The ICS classification helps identify the subject area and facilitates finding related standards.
ASTM D6229-06(2018) has the following relationships with other standards: It is inter standard links to ASTM E29-08, ASTM D4367-02(2007), ASTM E29-06b, ASTM E29-06a, ASTM E29-06, ASTM E29-04, ASTM D4367-02, ASTM E29-02e1, ASTM D4367-99, ASTM E29-93a(1999). Understanding these relationships helps ensure you are using the most current and applicable version of the standard.
ASTM D6229-06(2018) is available in PDF format for immediate download after purchase. The document can be added to your cart and obtained through the secure checkout process. Digital delivery ensures instant access to the complete standard document.
Standards Content (Sample)
This international standard was developed in accordance with internationally recognized principles on standardization established in the Decision on Principles for the
Development of International Standards, Guides and Recommendations issued by the World Trade Organization Technical Barriers to Trade (TBT) Committee.
Designation: D6229 − 06 (Reapproved 2018)
Standard Test Method for
Trace Benzene in Hydrocarbon Solvents by Capillary Gas
Chromatography
This standard is issued under the fixed designation D6229; the number immediately following the designation indicates the year of
original adoption or, in the case of revision, the year of last revision. A number in parentheses indicates the year of last reapproval. A
superscript epsilon (´) indicates an editorial change since the last revision or reapproval.
1. Scope 2. Referenced Documents
1.1 This test method covers the determination by capillary 2.1 ASTM Standards:
gas chromatography of trace benzene in hydrocarbon solvents D4367 Test Method for Benzene in Hydrocarbon Solvents
at levels from 1.0 to 2400 vppm. by Gas Chromatography
E29 Practice for Using Significant Digits in Test Data to
NOTE 1—Lower levels of benzene may be determined by this test
Determine Conformance with Specifications
method. However the gas chromatography (GC) will have to be modified
E300 Practice for Sampling Industrial Chemicals
from those specified in this test method. The precision of the method may
not apply to these lower benzene levels.
2.2 ASTM Adjuncts:
1.2 For hazard information and guidance, see the supplier’s
D2PP Determination of Precision and Bias Data
Safety Data Sheet.
3. Summary of Test Method
1.3 The values stated in SI units are to be regarded as the
statement. The values in parenthesis are given for information
3.1 A given volume of the sample is introduced into a gas
only and are not necessarily the exact equivalent of the SI unit
chromatograph equipped with two capillary columns con-
values.
nected in series by switching valve. The specimen passes first
through a short capillary column with a bounded nonpolar
1.4 For purposes of determining conformance of an ob-
phase where the components are separated by boiling point.
served or a calculated value using this test method to relevant
After octane has eluted from the first column, the components
specifications, test result(s) shall be rounded off “to the nearest
heavier than octane are back-flushed to vent. The octane and
unit” in the last right-hand digit used in expressing the
lighter components then pass through a second capillary
specification limit, in accordance with Practice E29.
column with bounded polar phase where the aromatic and
1.5 This standard does not purport to address all of the
nonaromatic components are separated. The eluted compo-
safety concerns, if any, associated with its use. It is the
nents are detected by a flame ionization detector, and the peak
responsibility of the user of this standard to establish appro-
areas are integrated electronically. The concentration of ben-
priate safety, health, and environmental practices and deter-
zene is calculated by a data processor using a response factor
mine the applicability of regulatory limitations prior to use.
determined by external standard technique.
1.6 This international standard was developed in accor-
dance with internationally recognized principles on standard-
4. Significance and Use
ization established in the Decision on Principles for the
4.1 This test method is similar to Test Method D4367 with
Development of International Standards, Guides and Recom-
mendations issued by the World Trade Organization Technical the exception that capillary columns are used and intended for
trace level of benzene in hydrocarbon solvents. The need for
Barriers to Trade (TBT) Committee.
1 2
This test method is under the jurisdiction of ASTM Committee D01 on Paint For referenced ASTM standards, visit the ASTM website, www.astm.org, or
and Related Coatings, Materials, andApplications and is the direct responsibility of contact ASTM Customer Service at service@astm.org. For Annual Book of ASTM
Subcommittee D01.35 on Solvents, Plasticizers, and Chemical Intermediates Standards volume information, refer to the standard’s Document Summary page on
Current edition approved Nov. 1, 2018. Published November 2018. Originally the ASTM website.
approved in 1998. Last previous edition approved in 2010 as D6229 – 06 (2010). Available from ASTM International Headquarters. Order Adjunct No.
DOI: 10.1520/D6229-06R18. ADJD6300.
Copyright © ASTM International, 100 Barr Harbor Drive, PO Box C700, West Conshohocken, PA 19428-2959. United States
D6229 − 06 (2018)
trace benzene analysis in hydrocarbon solvents arose because 5.9 Pipets—delivery 0.5, 1, 2, 5, 10, 25 mL capacity.
of the increase of more stringent regulation of benzene level in
5.10 Flasks—volumetric, 25, 50, 100, and 500 mLcapacity.
these materials.
6. Reagents
5. Apparatus
6.1 Purity of Reagents—All reagents shall be reagent grade
5.1 Chromatograph—Any gas chromatographic instrument
chemicals with a minimum purity of 99 + mol %.
that has a backflush system operated by a switching valve
6.1.1 Benzene.
automatically, flame ionization detector, and can be operated at
6.1.2 n-Hexane, benzene-free.
the conditions given in Table 1.
6.1.3 n-Octane, benzene-free.
5.2 Detector—The flame ionization detector shall have suf-
6.1.4 n-Nonane, benzene-free.
ficient sensitivity to detect 0.1 vppm of benzene at a peak
height of 3 times the noise level.
7. Sampling
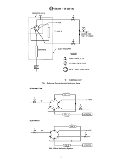
5.3 Columns—one 2–m (6.5–ft), 0.53 mm inside diameter 7.1 Take samples of solvents to be analyzed by this test
fused silica capillary with 5-µm thick bounded methyl silicone
method using the procedures described in Practice E300.
column and one 30–m (98.5–ft), 0.53-mm inside diameter
fused silica capillary with 0.5-µm thick bounded polyethylene 8. Preparation and Conditioning of Capillary Columns
glycol column.
8.1 Both columns prescribed by this procedure shall be
obtained ready to use from reputable chromatographic suppli-
5.4 Switching Valve—A 6–port switching valve 175°C (347
ers.
°F) maximum temperature, housed in a separate, temperature-
controlled oven, that can be activated automatically by the gas
8.2 Columns shall be conditioned following column sup-
chromatograph.
plier recommended procedures before use.
5.5 Sample Inlet System—The sample inlet system shall be
9. Preparation of Gas Chromatograph
capable of split injection typically at a 1:10 split ratio.
9.1 Connect columnsAand B to the 6–port switching valve
NOTE 2—An auto injector was used in the generation of the repeatabil-
by referring to Fig. 1.
ity value of this test method, and is recommended. Manual injection with
a syringe is acceptable; however, the observed precision may not apply.
9.1.1 AdjusttheoperatingconditionstothoselistedinTable
1, but do not turn on the detector. Check the system for leaks.
5.6 Data Acquisition System:
5.6.1 Recorder—A 0 to 1 mv range recorder or equivalent,
9.2 Adjust the column flow rate as follows:
with a full-scale response time of 2 s shall be used.
9.2.1 Set the switching valve in the forward flow mode (Fig.
5.6.2 Integrator—Means shall be provided for determining
2(a))andadjusttheflowcontrollertogivetherequiredcolumn
the area of the benzene peak. This can be done by means of an
flow rate.
electronic integrator or a computer based chromatography data
9.2.2 Set the switching valve in the backflush mode (Fig. 2
system. The integrator/computer system shall have standard
(b)) and check that the column flow is as required.
chromatographic software for determining the retention times
9.2.3 Turn on the detector. Change the switching from the
and areas of eluting peaks.
forward flow to the backflush mode several times and observe
the baseline. There shall be no baseline shift resulting from the
5.7 Microsyringe—5 µL capacity.
pressure surge when the switching valves are changed. (A
5.8 Pipets—measuring 1 and 2 mL, graduated in 0.01 mL:
persistent drift indicates leaks somewhere in the system).
5, 10, and 20 mL capacity.
9.3 Determine the backflush activation time. The backflush
activation time varies for each column system and shall be
TABLE 1 Instrument Conditions Found Satisfactory for
determined experimentally as follows:
Measuring Trace Concentrations of Benzene in Hydrocarbon
Solvents 9.3.1 Prepare a solution of 0.1 v % n–octane and 0.1 v %
n–nonane in benzene-free n–hexane. With the system in the
GC Parameter Values
Detector Flame ionization detector (FID)
forward flow mode, introduce 1µLof the n–octane/n–nonane in
Column
...




Questions, Comments and Discussion
Ask us and Technical Secretary will try to provide an answer. You can facilitate discussion about the standard in here.
Loading comments...