ASTM D6807-17
(Test Method)Standard Test Method for Operating Performance of Continuous Electrodeionization Systems on Reverse Osmosis Permeates from2 to 100 μS/cm
Standard Test Method for Operating Performance of Continuous Electrodeionization Systems on Reverse Osmosis Permeates from<brk/>2 to 100 μS/cm
SIGNIFICANCE AND USE
5.1 CEDI devices can be used to produce deionized water from feeds of pretreated water. This test method permits the measurement of key performance capabilities of CEDI devices using a standard set of conditions. The data obtained can be analyzed to provide information on whether changes may have occurred in operating characteristics of the device independently of any variability in feed water characteristics or operating conditions. Under specific circumstances, this test method may also provide sufficient information for plant design.
SCOPE
1.1 This test method covers the determination of the operating characteristics of continuous electrodeionization (CEDI) devices, indicative of deionization performance when a device is applied to production of highly deionized water from the product water of a reverse osmosis system. This test method is a procedure applicable to feed waters containing carbonic acid or dissolved silica, or both, and other solutes, with a conductivity range of approximately 2 to 100 microsiemens-cm-1.
1.2 This test method covers the determination of operating characteristics under standard test conditions of CEDI devices where the electrically active transfer media therein is predominantly regenerated.
1.3 This test method is not necessarily indicative of:
1.3.1 Long term performance on feed waters containing foulants or sparingly soluble solutes, or both;
1.3.2 Performance on feeds of brackish water, sea water, or other high salinity feeds;
1.3.3 Performance on synthetic industrial feed solutions, pharmaceuticals, or process solutions of foods and beverages; or
1.3.4 Performance on feed waters less than 2 μS/cm, particularly performance relating to organic solutes, colloidal or particulate matter, or biological or microbial matter.
1.4 This test method, subject to the limitations described, can be applied as either an aid to predict expected deionization performance for a given feed water quality, or as a method to determine whether performance of a given device has changed over some period of time. It is ultimately, however, the user’s responsibility to ensure the validity of this test method for their specific applications.
1.5 The values stated in SI units are to be regarded as standard. No other units of measurement are included in this standard.
1.6 This standard does not purport to address all of the safety concerns, if any, associated with its use. It is the responsibility of the user of this standard to establish appropriate safety, health, and environmental practices and determine the applicability of regulatory limitations prior to use.
1.7 This international standard was developed in accordance with internationally recognized principles on standardization established in the Decision on Principles for the Development of International Standards, Guides and Recommendations issued by the World Trade Organization Technical Barriers to Trade (TBT) Committee.
General Information
- Status
- Published
- Publication Date
- 14-Dec-2017
- Technical Committee
- D19 - Water
- Drafting Committee
- D19.08 - Membranes and Ion Exchange Materials
Relations
- Effective Date
- 15-Dec-2017
- Effective Date
- 01-May-2020
- Effective Date
- 15-Jun-2012
- Effective Date
- 06-Feb-2012
- Effective Date
- 01-Jan-2012
- Effective Date
- 01-Mar-2010
- Effective Date
- 01-May-2008
- Effective Date
- 15-Jan-2008
- Effective Date
- 15-Dec-2006
- Effective Date
- 01-Sep-2006
- Effective Date
- 01-Sep-2006
- Effective Date
- 15-Aug-2006
- Effective Date
- 15-Feb-2006
- Refers
ASTM D1125-95(2005) - Standard Test Methods for Electrical Conductivity and Resistivity of Water - Effective Date
- 01-Apr-2005
- Effective Date
- 01-Jan-2005
Overview
ASTM D6807-17 is the internationally recognized standard test method for evaluating the operating performance of Continuous Electrodeionization (CEDI) systems when applied to reverse osmosis (RO) permeate water within the conductivity range of 2 to 100 μS/cm. Developed and maintained by ASTM International, this standard provides a consistent procedure to assess CEDI devices used to produce highly deionized water from pretreated RO product water. By establishing a uniform testing method, ASTM D6807-17 helps users objectively compare CEDI device performance and monitor changes over time, which is critical for water treatment system designers, plant operators, and quality control professionals.
Key Topics
Scope and Purpose
- Determines operating characteristics of CEDI devices fed with pretreated RO permeate.
- Applicable for feeds containing carbonic acid, dissolved silica, or other solutes in the specified conductivity range.
- Permits measurement of key parameters including ion removal efficiency, electrical consumption, and pressure/flow relationships.
Limitations
- Not designed for predicting long-term performance on foulant-laden waters or high-salinity feeds.
- Not suitable for extremely low conductivity (<2 μS/cm) feeds or those rich in organics, particulates, or biological contaminants.
- Does not address performance on industrial, pharmaceutical, or food and beverage process streams.
Performance Metrics
- Measures deionization efficiency, current efficiency, system resistances, and pressure drops under controlled test conditions.
- Provides data to detect performance drift or device degradation over time.
- Supports consistent evaluation, which is vital for CEDI system troubleshooting and maintenance.
Test Methodology
- Outlines requirements for test setup, including apparatus, controls, and monitoring of critical parameters such as pH, temperature, conductivity, and solute concentrations.
- Details calibrated measurement procedures for accuracy and repeatability.
- Includes calculations for current efficiency and percent removal of specific ions (e.g., silica, carbon dioxide).
Applications
ASTM D6807-17 is essential in the following areas:
Water Treatment System Design and Qualification
- Enables system designers to predict CEDI performance and design appropriate plant infrastructure for high-purity water production.
- Ensures CEDI modules are correctly specified for RO permeate polishing applications.
Quality Control and Maintenance
- Facilitates regular monitoring of CEDI device performance, enabling early detection of changes or deterioration.
- Supports maintenance best practices by establishing benchmark performance metrics.
Performance Validation and Regulatory Compliance
- Provides standardized data to demonstrate CEDI system efficacy for process validation or regulatory documentation.
- Assists in troubleshooting and root cause analysis in case of system failures or underperformance.
Supplier Comparisons
- Offers a common framework for end-users to evaluate and compare different CEDI devices or suppliers under similar test conditions.
Related Standards
ASTM D6807-17 references several important standards relevant to water analysis and treatment system performance:
- ASTM D513: Test Methods for Total and Dissolved Carbon Dioxide in Water
- ASTM D859: Test Method for Silica in Water
- ASTM D1125: Test Methods for Electrical Conductivity and Resistivity of Water
- ASTM D1129: Terminology Relating to Water
- ASTM D1293: Test Methods for pH of Water
- ASTM D2777: Practice for Determination of Precision and Bias of Applicable Test Methods of Committee D19 on Water
- ASTM D4194: Test Methods for Operating Characteristics of Reverse Osmosis and Nanofiltration Devices
These referenced documents provide guidance for analytic techniques and terminology necessary for successful implementation of ASTM D6807-17.
Keywords: Continuous Electrodeionization, CEDI, ASTM D6807-17, reverse osmosis permeate, deionized water, high purity water, water treatment, electrical current efficiency, water system validation, silica removal, carbon dioxide removal, conductivity testing.
Buy Documents
ASTM D6807-17 - Standard Test Method for Operating Performance of Continuous Electrodeionization Systems on Reverse Osmosis Permeates from<brk/>2 to 100 μS/cm
REDLINE ASTM D6807-17 - Standard Test Method for Operating Performance of Continuous Electrodeionization Systems on Reverse Osmosis Permeates from<brk/>2 to 100 μS/cm
Get Certified
Connect with accredited certification bodies for this standard

ECOCERT
Organic and sustainability certification.

Eurofins Food Testing Global
Global leader in food, environment, and pharmaceutical product testing.

Intertek Bangladesh
Intertek certification and testing services in Bangladesh.
Sponsored listings
Frequently Asked Questions
ASTM D6807-17 is a standard published by ASTM International. Its full title is "Standard Test Method for Operating Performance of Continuous Electrodeionization Systems on Reverse Osmosis Permeates from<brk/>2 to 100 μS/cm". This standard covers: SIGNIFICANCE AND USE 5.1 CEDI devices can be used to produce deionized water from feeds of pretreated water. This test method permits the measurement of key performance capabilities of CEDI devices using a standard set of conditions. The data obtained can be analyzed to provide information on whether changes may have occurred in operating characteristics of the device independently of any variability in feed water characteristics or operating conditions. Under specific circumstances, this test method may also provide sufficient information for plant design. SCOPE 1.1 This test method covers the determination of the operating characteristics of continuous electrodeionization (CEDI) devices, indicative of deionization performance when a device is applied to production of highly deionized water from the product water of a reverse osmosis system. This test method is a procedure applicable to feed waters containing carbonic acid or dissolved silica, or both, and other solutes, with a conductivity range of approximately 2 to 100 microsiemens-cm-1. 1.2 This test method covers the determination of operating characteristics under standard test conditions of CEDI devices where the electrically active transfer media therein is predominantly regenerated. 1.3 This test method is not necessarily indicative of: 1.3.1 Long term performance on feed waters containing foulants or sparingly soluble solutes, or both; 1.3.2 Performance on feeds of brackish water, sea water, or other high salinity feeds; 1.3.3 Performance on synthetic industrial feed solutions, pharmaceuticals, or process solutions of foods and beverages; or 1.3.4 Performance on feed waters less than 2 μS/cm, particularly performance relating to organic solutes, colloidal or particulate matter, or biological or microbial matter. 1.4 This test method, subject to the limitations described, can be applied as either an aid to predict expected deionization performance for a given feed water quality, or as a method to determine whether performance of a given device has changed over some period of time. It is ultimately, however, the user’s responsibility to ensure the validity of this test method for their specific applications. 1.5 The values stated in SI units are to be regarded as standard. No other units of measurement are included in this standard. 1.6 This standard does not purport to address all of the safety concerns, if any, associated with its use. It is the responsibility of the user of this standard to establish appropriate safety, health, and environmental practices and determine the applicability of regulatory limitations prior to use. 1.7 This international standard was developed in accordance with internationally recognized principles on standardization established in the Decision on Principles for the Development of International Standards, Guides and Recommendations issued by the World Trade Organization Technical Barriers to Trade (TBT) Committee.
SIGNIFICANCE AND USE 5.1 CEDI devices can be used to produce deionized water from feeds of pretreated water. This test method permits the measurement of key performance capabilities of CEDI devices using a standard set of conditions. The data obtained can be analyzed to provide information on whether changes may have occurred in operating characteristics of the device independently of any variability in feed water characteristics or operating conditions. Under specific circumstances, this test method may also provide sufficient information for plant design. SCOPE 1.1 This test method covers the determination of the operating characteristics of continuous electrodeionization (CEDI) devices, indicative of deionization performance when a device is applied to production of highly deionized water from the product water of a reverse osmosis system. This test method is a procedure applicable to feed waters containing carbonic acid or dissolved silica, or both, and other solutes, with a conductivity range of approximately 2 to 100 microsiemens-cm-1. 1.2 This test method covers the determination of operating characteristics under standard test conditions of CEDI devices where the electrically active transfer media therein is predominantly regenerated. 1.3 This test method is not necessarily indicative of: 1.3.1 Long term performance on feed waters containing foulants or sparingly soluble solutes, or both; 1.3.2 Performance on feeds of brackish water, sea water, or other high salinity feeds; 1.3.3 Performance on synthetic industrial feed solutions, pharmaceuticals, or process solutions of foods and beverages; or 1.3.4 Performance on feed waters less than 2 μS/cm, particularly performance relating to organic solutes, colloidal or particulate matter, or biological or microbial matter. 1.4 This test method, subject to the limitations described, can be applied as either an aid to predict expected deionization performance for a given feed water quality, or as a method to determine whether performance of a given device has changed over some period of time. It is ultimately, however, the user’s responsibility to ensure the validity of this test method for their specific applications. 1.5 The values stated in SI units are to be regarded as standard. No other units of measurement are included in this standard. 1.6 This standard does not purport to address all of the safety concerns, if any, associated with its use. It is the responsibility of the user of this standard to establish appropriate safety, health, and environmental practices and determine the applicability of regulatory limitations prior to use. 1.7 This international standard was developed in accordance with internationally recognized principles on standardization established in the Decision on Principles for the Development of International Standards, Guides and Recommendations issued by the World Trade Organization Technical Barriers to Trade (TBT) Committee.
ASTM D6807-17 is classified under the following ICS (International Classification for Standards) categories: 71.040.50 - Physicochemical methods of analysis. The ICS classification helps identify the subject area and facilitates finding related standards.
ASTM D6807-17 has the following relationships with other standards: It is inter standard links to ASTM D6807-02(2009), ASTM D1129-13(2020)e2, ASTM D2777-12, ASTM D513-11e1, ASTM D1293-12, ASTM D1129-10, ASTM D4194-03(2008), ASTM D2777-08, ASTM D513-06, ASTM D1129-06ae1, ASTM D1129-06a, ASTM D2777-06, ASTM D1129-06, ASTM D1125-95(2005), ASTM D1293-99(2005). Understanding these relationships helps ensure you are using the most current and applicable version of the standard.
ASTM D6807-17 is available in PDF format for immediate download after purchase. The document can be added to your cart and obtained through the secure checkout process. Digital delivery ensures instant access to the complete standard document.
Standards Content (Sample)
This international standard was developed in accordance with internationally recognized principles on standardization established in the Decision on Principles for the
Development of International Standards, Guides and Recommendations issued by the World Trade Organization Technical Barriers to Trade (TBT) Committee.
Designation: D6807 − 17
Standard Test Method for
Operating Performance of Continuous Electrodeionization
Systems on Reverse Osmosis Permeates from
2 to 100 µS/cm
This standard is issued under the fixed designation D6807; the number immediately following the designation indicates the year of
original adoption or, in the case of revision, the year of last revision. A number in parentheses indicates the year of last reapproval. A
superscript epsilon (´) indicates an editorial change since the last revision or reapproval.
1. Scope 1.6 This standard does not purport to address all of the
safety concerns, if any, associated with its use. It is the
1.1 This test method covers the determination of the oper-
responsibility of the user of this standard to establish appro-
ating characteristics of continuous electrodeionization (CEDI)
priate safety, health, and environmental practices and deter-
devices, indicative of deionization performance when a device
mine the applicability of regulatory limitations prior to use.
is applied to production of highly deionized water from the
1.7 This international standard was developed in accor-
product water of a reverse osmosis system. This test method is
dance with internationally recognized principles on standard-
a procedure applicable to feed waters containing carbonic acid
ization established in the Decision on Principles for the
or dissolved silica, or both, and other solutes, with a conduc-
-1
Development of International Standards, Guides and Recom-
tivity range of approximately 2 to 100 microsiemens-cm .
mendations issued by the World Trade Organization Technical
1.2 This test method covers the determination of operating
Barriers to Trade (TBT) Committee.
characteristics under standard test conditions of CEDI devices
where the electrically active transfer media therein is predomi-
2. Referenced Documents
nantly regenerated.
2.1 ASTM Standards:
1.3 This test method is not necessarily indicative of:
D513 Test Methods for Total and Dissolved Carbon Dioxide
1.3.1 Long term performance on feed waters containing
in Water
foulants or sparingly soluble solutes, or both;
D859 Test Method for Silica in Water
1.3.2 Performance on feeds of brackish water, sea water, or
D1125 Test Methods for Electrical Conductivity and Resis-
other high salinity feeds;
tivity of Water
1.3.3 Performance on synthetic industrial feed solutions,
D1129 Terminology Relating to Water
pharmaceuticals, or process solutions of foods and beverages;
D1293 Test Methods for pH of Water
or
D2777 Practice for Determination of Precision and Bias of
1.3.4 Performance on feed waters less than 2 µS/cm, par-
Applicable Test Methods of Committee D19 on Water
ticularly performance relating to organic solutes, colloidal or
D4194 Test Methods for Operating Characteristics of Re-
particulate matter, or biological or microbial matter.
verse Osmosis and Nanofiltration Devices
1.4 This test method, subject to the limitations described,
3. Terminology
can be applied as either an aid to predict expected deionization
performance for a given feed water quality, or as a method to 3.1 Definitions:
3.1.1 For definitions of terms used in this standard, refer to
determine whether performance of a given device has changed
over some period of time. It is ultimately, however, the user’s Terminology D1129.
3.1.2 For descriptions of terms relating to reverse osmosis,
responsibility to ensure the validity of this test method for their
refer to Test Methods D4194.
specific applications.
1.5 The values stated in SI units are to be regarded as 3.2 Definitions of Terms Specific to This Standard:
3.2.1 cell, n—an independently fed chamber formed by two
standard. No other units of measurement are included in this
standard. adjacent ion exchange membranes, or by a membrane and an
adjacent electrode.
This test method is under the jurisdiction of ASTM Committee D19 on Water
and is the direct responsibility of Subcommittee D19.08 on Membranes and Ion
Exchange Materials. For referenced ASTM standards, visit the ASTM website, www.astm.org, or
Current edition approved Dec. 15, 2017. Published February 2018. Originally contact ASTM Customer Service at service@astm.org. For Annual Book of ASTM
approved in 2002. Last previous edition approved in 2009 as D6807 – 02 (2009). Standards volume information, refer to the standard’s Document Summary page on
DOI: 10.1520/D6807-17. the ASTM website.
Copyright ©ASTM International, 100 Barr Harbor Drive, PO Box C700, West Conshohocken, PA19428-2959. United States
D6807 − 17
3.2.2 continuous electrodeionization (CEDI) device, n—a exchanger or other accessories to modify or control feed water
device that removes ionized and ionizable species from liquids temperature as desired. Alternately, data obtained from the
using electrically active media and using an electrical potential operation of the apparatus may be normalized for temperature
to influence ion transport, where the ionic transport properties if normalization factors are known.
of the active media are a primary sizing parameter.
6.1.2 Feed water to the apparatus enters a holding tank
(open or vented) of volume sufficient to maintain good control
3.2.2.1 Discussion—CEDI devices typically comprise semi-
of water level and solute concentrations. The tank is
permeable ion exchange membranes and permanently charged
unpressurized, ported to be capable of occasional cleanings or
ion exchange media. Examples include continuous
sanitizations, and incorporates needed safety features such as
deionization, electrodiaresis, and packed-bed or filled-cell
high temperature and overflow protection. The tank also
electrodialysis.
incorporates a drain valve. During operation of the apparatus,
3.2.3 current effıciency, n—the ratio, expressed in percent,
the drain valve may be used in combination with a valve
of the net transfer of ionized and ionizable solutes per unit cell
controlling the rate of feed water to the apparatus to aid in
within a CEDI device, expressed in chemical equivalents
control of solute concentrations, water level, and temperature
transferred per unit time, to the number of coulombs trans-
within the tank. The tank supplies water to a recirculation
ferred from an external DC power source to each electrode
pump designed to feed water to the CEDI device at a flow rate
pair, expressed in faradays per unit time.
and pressure consistent with the ratings of the CEDI device.A
3.2.3.1 Discussion—Calculation of current efficiency is de-
recirculation line with shut off valve from the pump discharge
scribed in 9.2.
to the tank may be incorporated as required for proper pump
operation.
4. Summary of Test Method
6.1.3 Adjustment of feed water solute concentration is not
4.1 This test method is used to determine performance
required.Adjust feed water pH as required by the manufacturer
capabilities of CEDI devices with regard to extent of ion
of the CEDI device. Feed water to the CEDI device must be
removal, pressure/flow relationships and electrical power con-
monitored for solute concentrations, pH (Test Methods
sumption at standard or nominal operating conditions, electri-
D1293), and temperature. Solute concentration may be moni-
cal current characteristics, and the relative ability of the device
tored via electrical conductivity or resistivity (Test Methods
to remove ionized and ionizable species when fed reverse
D1125) in combination with silica (Test Methods D513) and
osmosis permeate water. On this type of feed, there is consid-
carbon dioxide (Test Method D859) concentration
erable water splitting and ion-exchange resin regeneration,
measurement, or alternately may be monitored for individual
causing certain species to become ionized within the device,
ionic species and dissolved carbon dioxide and silica, depend-
either by the electromotive force or a localized pH shift. This
ing on the feed water supplied to the tank and the solutes of
test method is applicable to both new and used devices.
interest.
4.2 Pressurelossdataisobtained.Thisinformationprovides
6.1.4 Feed water provided to the CEDI device should be
information relating to possible particulate plugging, fouling,
plumbedasspecifiedbythesupplier,withappropriateflowand
or internal damage of the device. Deionization performance,
pressure controls, internal recirculations, drains, interlocks,
extent of silica and dissolved carbon dioxide removal, concen-
safety controls, and other features as required. Pressure at the
trating stream pH, and applied voltage are determined at a
inlet and outlet and flow rates of each the streams of interest
predetermined level of electrical current transfer. The ohmic
must be monitored (for example, deionized water stream,
(electrical) resistance is determined. This information in com-
concentrate stream, and electrode feed stream).
bination with concentrating stream pH provides basic design
6.1.5 The CEDI device should be powered as specified by
and performance information.
the supplier, with equipment and wiring to provide appropriate
supply DC voltage and amperage, controls, interlocks,
5. Significance and Use
grounding, and safety features. Supply voltage and supply
5.1 CEDI devices can be used to produce deionized water
amperage to the CEDI device should be monitored at positions
from feeds of pretreated water. This test method permits the
within the device or device assembly as specified by the
measurement of key performance capabilities of CEDI devices
supplier.
using a standard set of conditions. The data obtained can be
6.1.6 Streams leaving the CEDI device may be returned to
analyzed to provide information on whether changes may have
thetankviareturnlines.Alternately,oneormoreofthestreams
occurred in operating characteristics of the device indepen-
may be sent either completely or partially to drain via
dently of any variability in feed water characteristics or
appropriate valving if such operation provides easier control of
operating conditions. Under specific circumstances, this test
desiredfeedwaterconditions.Theoutletdeionizationstreamis
method may also provide sufficient information for plant
monitored for the same solutes as for the feed water.The outlet
design.
concentrating stream is also monitored for the same solutes as
for the feed water. Control of temperature is not required. For
6. Apparatus
CEDI devices with internal recirculation and “feed and bleed”
6.1 Description: features, solute concentrations must be measured at locations
6.1.1 The test apparatus is schematically represented in Fig. that are indicative of conditions within the CEDI module prior
1. Feed water to the apparatus may be passed through a heat to mixing of recirculation flows.
D6807 − 17
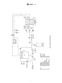
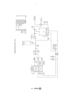
FIG. 1 Process Flow Schematic
D6807 − 17
6.1.7 Feed water to the tank of the test apparatus shall be apply a voltage or amperage that exceeds supplier’s recom-
prepared using reverse osmosis apparatus. The pretreatment mendations (consult supplier for recommended values). Cur-
requirements for the RO are optional depending on the rent efficiency should be calculated as described in 9.2 using as
application, but should, at minimum, conform to the manufac- Ndi the total combined normality of all ionized and ionizable
turer’s specifications for the particular system. constituents (for example, including all ionized species, and
dissolved carbon dioxide as monovalent bicarbonate ion and
6.2 Installation:
dissolved silica as monovalent bisilicate ion).
6.2.1 Materials of
...
This document is not an ASTM standard and is intended only to provide the user of an ASTM standard an indication of what changes have been made to the previous version. Because
it may not be technically possible to adequately depict all changes accurately, ASTM recommends that users consult prior editions as appropriate. In all cases only the current version
of the standard as published by ASTM is to be considered the official document.
Designation: D6807 − 02 (Reapproved 2009) D6807 − 17
Standard Test Method for
Operating Performance of Continuous Electrodeionization
Systems on Reverse Osmosis Permeates from
2 to 100 μS/cm
This standard is issued under the fixed designation D6807; the number immediately following the designation indicates the year of
original adoption or, in the case of revision, the year of last revision. A number in parentheses indicates the year of last reapproval. A
superscript epsilon (´) indicates an editorial change since the last revision or reapproval.
1. Scope
1.1 This test method covers the determination of the operating characteristics of continuous electrodeionization (CEDI) devices,
indicative of deionization performance when a device is applied to production of highly deionized water from the product water
of a reverse osmosis system. This test method is a procedure applicable to feed waters containing carbonic acid and/or dissolved
-1
silica or dissolved silica, or both, and other solutes, with a conductivity range of approximately 2 to 100 microsiemens-cm .
1.2 This test method covers the determination of operating characteristics under standard test conditions of CEDI devices where
the electrically active transfer media therein is predominantly regenerated.
1.3 TheThis test method is not necessarily indicative of:
1.3.1 Long term performance on feed waters containing foulants and/oror sparingly soluble solutes;solutes, or both;
1.3.2 Performance on feeds of brackish water, sea water, or other high salinity feeds;
1.3.3 Performance on synthetic industrial feed solutions, pharmaceuticals, or process solutions of foods and beverages; or,or
1.3.4 Performance on feed waters less than 2 μS/cm, particularly performance relating to organic solutes, colloidal or particulate
matter, or biological or microbial matter.
1.4 TheThis test method, subject to the limitations described, can be applied as either an aid to predict expected deionization
performance for a given feed water quality, or as a method to determine whether performance of a given device has changed over
some period of time. It is ultimately, however, the user’suser’s responsibility to ensure the validity of thethis test method for their
specific applications.
1.5 The values stated in SI units are to be regarded as standard. No other units of measurement are included in this standard.
1.6 This standard may involve hazardous materials, operations, and equipment. This standard does not purport to address all
of the safety concerns, if any, associated with its use. It is the responsibility of the user of this standard to establish appropriate
safety safety, health, and healthenvironmental practices and determine the applicability of regulatory limitations prior to use.
1.7 This international standard was developed in accordance with internationally recognized principles on standardization
established in the Decision on Principles for the Development of International Standards, Guides and Recommendations issued
by the World Trade Organization Technical Barriers to Trade (TBT) Committee.
2. Referenced Documents
2.1 ASTM Standards:
D513 Test Methods for Total and Dissolved Carbon Dioxide in Water
D859 Test Method for Silica in Water
D1125 Test Methods for Electrical Conductivity and Resistivity of Water
D1129 Terminology Relating to Water
D1293 Test Methods for pH of Water
D2777 Practice for Determination of Precision and Bias of Applicable Test Methods of Committee D19 on Water
D4194 Test Methods for Operating Characteristics of Reverse Osmosis and Nanofiltration Devices
This test method is under the jurisdiction of ASTM Committee D19 on Water and is the direct responsibility of Subcommittee D19.08 on Membranes and Ion Exchange
Materials.
Current edition approved May 1, 2009Dec. 15, 2017. Published June 2009February 2018. Originally approved in 2002. Last previous edition approved in 20022009 as
D6807 – 02.D6807 – 02 (2009). DOI: 10.1520/D6807-02R09.10.1520/D6807-17.
For referenced ASTM standards, visit the ASTM website, www.astm.org, or contact ASTM Customer Service at service@astm.org. For Annual Book of ASTM Standards
volume information, refer to the standard’s Document Summary page on the ASTM website.
Copyright © ASTM International, 100 Barr Harbor Drive, PO Box C700, West Conshohocken, PA 19428-2959. United States
D6807 − 17
3. Terminology
3.1 Definitions—For definitions of general terms used in these test methods, refer to Terminology D1129.
3.1 For descriptions of terms relating to reverse osmosis, refer to Test Methods D4194.Definitions:
3.1.1 For definitions of terms used in this standard, refer to Terminology D1129.
3.1.2 For descriptions of terms relating to reverse osmosis, refer to Test Methods D4194.
3.2 Definitions of Terms Specific to This Standard:
3.2.1 cell—cell, n—an independently fed chamber formed by two adjacent ion exchange membranes, or by a membrane and an
adjacent electrode.
3.2.2 continuous electrodeionization (CEDI) device—device, n—a device that removes ionized and ionizable species from
liquids using electrically active media and using an electrical potential to influence ion transport, where the ionic transport
properties of the active media are a primary sizing parameter. CEDI devices typically comprise semi-permeable ion exchange
membranes and permanently charged ion exchange media. Examples include continuous deionization, electrodiaresis, and
packed-bed or filled-cell electrodialysis.
3.2.2.1 Discussion—
CEDI devices typically comprise semi-permeable ion exchange membranes and permanently charged ion exchange media.
Examples include continuous deionization, electrodiaresis, and packed-bed or filled-cell electrodialysis.
3.2.3 current effıciency—effıciency, n—the ratio, expressed in percent, of the net transfer of ionized and ionizable solutes per unit
cell within a CEDI device, expressed in chemical equivalents transferred per unit time, to the number of coulombs transferred from
an external DC power source to each electrode pair, expressed in faradays per unit time. Calculation of current efficiency is
described in 9.2.
3.2.3.1 Discussion—
Calculation of current efficiency is described in 9.2.
4. Summary of Test Method
4.1 This test method is used to determine performance capabilities of CEDI devices with regard to extent of ion removal,
pressure/flow relationships and electrical power consumption at standard or nominal operating conditions, electrical current
characteristics, and the relative ability of the device to remove ionized and ionizable species when fed reverse osmosis permeate
water. On this type of feed, there is considerable water splitting and ion-exchange resin regeneration, causing certain species to
become ionized within the device, either by the electromotive force or a localized pH shift. The This test method is applicable to
both new and used devices.
4.2 Pressure loss data is obtained. This information provides information relating to possible particulate plugging, fouling, or
internal damage of the device. Deionization performance, extent of silica and dissolved carbon dioxide removal, concentrating
stream pH, and applied voltage are determined at a predetermined level of electrical current transfer. The ohmic (electrical)
resistance is determined. This information in combination with concentrating stream pH provides basic design and performance
information.
5. Significance and Use
5.1 CEDI devices can be used to produce deionized water from feeds of pretreated water. This test method permits the
measurement of key performance capabilities of CEDI devices using a standard set of conditions. The data obtained can be
analyzed to provide information on whether changes may have occurred in operating characteristics of the device independently
of any variability in feed water characteristics or operating conditions. Under specific circumstances, the this test method may also
provide sufficient information for plant design.
6. Apparatus
6.1 Description:
6.1.1 The test apparatus is schematically represented in Fig. 1. Feed water to the apparatus may be passed through a heat
exchanger and/oror other accessories to modify and/oror control feed water temperature as desired. Alternately, data obtained from
the operation of the apparatus may be normalized for temperature if normalization factors are known.
6.1.2 Feed water to the apparatus enters a holding tank (open or vented) of volume sufficient to maintain good control of water
level and solute concentrations. The tank is unpressurized, ported to be capable of occasional cleanings or sanitizations, and
incorporates needed safety features such as high temperature and overflow protection. The tank also incorporates a drain valve.
During operation of the apparatus, the drain valve may be used in combination with a valve controlling the rate of feed water to
D6807 − 17
FIG. 1 Process Flow Schematic
D6807 − 17
the apparatus to aid in control of solute concentrations, water level, and temperature within the tank. The tank supplies water to
a recirculation pump designed to feed water to the CEDI device at a flow rate and pressure consistent with the ratings of the CEDI
device. A recirculation line with shut off valve from the pump discharge to the tank may be incorporated as required for proper
pump operation.
6.1.3 Adjustment of feed water solute concentration is not required. Adjust feed water pH as required by the manufacturer of
the CEDI device. Feed water to the CEDI device must be monitored for solute concentrations, pH (Test MethodMethods D1293),
and temperature. Solute concentration may be monitored via electrical conductivity or resistivity (Test MethodMethods D1125) in
combination with silica (Test MethodMethods D513) and carbon dioxide (Test Method D859) concentration measurement, or
alternately may be monitored for individual ionic species and dissolved carbon dioxide and silica, depending on the feed water
supplied to the tank and the solutes of interest.
6.1.4 Feed water provided to the CEDI device should be plumbed as specified by the supplier, with appropriate flow and
pressure controls, internal recirculations, drains, interlocks, safety controls, and other features as required. Pressure at the inlet and
outlet and flow rates of each the streams of interest must be monitored (for example, deionized water stream, concentrate stream,
and electrode feed stream).
6.1.5 The CEDI device should be powered as specified by the supplier, with equipment and wiring to provide appropriate supply
DC voltage and amperage, controls, interlocks, grounding, and safety features. Supply voltage and supply amperage to the CEDI
device should be monitored at positions within the device or device assembly as specified by the supplier.
6.1.6 Streams leaving the CEDI device may be returned to the tank via return lines. Alternately, one or more of the streams may
be sent either completely or partially to drain via appropriate valving if such operation provides easier control of desired feed water
conditions. The outlet deionization stream is monitored for the same solutes as for the feed water. The outlet concentrating stream
is also monitored for the same solutes as for the feed water. Control of temperature is not required. For CEDI devices with internal
recirculation and “feed and bleed” features, solute concentrations must be measured at locations that are indicative of conditions
within the CEDI module prior to mixing of recirculation flows.
6.1.7 Feed water to the tank of the test apparatus shall be prepared using reverse osmosis apparatus. The pretreatment
requirements for the RO are optional depending on the application, but should, at minimum, conform to the manufacturer’s
specifications for the particular system.
6.2 Installation:
6.2.1 Materials of construction shall be as specified by the supplier of the CEDI device and in conformance to standard
engineering practice.
6.2.2 Controls and monitors should be calibrated and maintained according with suppliers requiremen
...








Questions, Comments and Discussion
Ask us and Technical Secretary will try to provide an answer. You can facilitate discussion about the standard in here.
Loading comments...