ISO 9374-5:1991
(Main)Cranes — Information to be provided — Part 5: Overhead travelling cranes and portal bridge cranes
Cranes — Information to be provided — Part 5: Overhead travelling cranes and portal bridge cranes
Specifies information to be provided by: a purchaser in enquiring about or ordering a crane, a manufacturer in tendering for or supplying a crane. Annex A forms an integral part of this standard.
Appareils de levage à charge suspendue — Informations à fournir — Partie 5: Ponts roulants et ponts portiques
Dvigala - Potrebni podatki - 5. del: Mostna in kozičasta dvigala
General Information
- Status
- Withdrawn
- Publication Date
- 07-Aug-1991
- Withdrawal Date
- 07-Aug-1991
- Technical Committee
- ISO/TC 96/SC 9 - Bridge and gantry cranes
- Drafting Committee
- ISO/TC 96/SC 9 - Bridge and gantry cranes
- Current Stage
- 9599 - Withdrawal of International Standard
- Start Date
- 17-Jun-2021
- Completion Date
- 14-Feb-2026
Relations
- Effective Date
- 23-Apr-2020
Buy Documents
ISO 9374-5:1991 - Cranes -- Information to be provided
ISO 9374-5:1991 - Appareils de levage a charge suspendue -- Informations a fournir
ISO 9374-5:1991 - Appareils de levage a charge suspendue -- Informations a fournir
Frequently Asked Questions
ISO 9374-5:1991 is a standard published by the International Organization for Standardization (ISO). Its full title is "Cranes — Information to be provided — Part 5: Overhead travelling cranes and portal bridge cranes". This standard covers: Specifies information to be provided by: a purchaser in enquiring about or ordering a crane, a manufacturer in tendering for or supplying a crane. Annex A forms an integral part of this standard.
Specifies information to be provided by: a purchaser in enquiring about or ordering a crane, a manufacturer in tendering for or supplying a crane. Annex A forms an integral part of this standard.
ISO 9374-5:1991 is classified under the following ICS (International Classification for Standards) categories: 53.020.20 - Cranes. The ICS classification helps identify the subject area and facilitates finding related standards.
ISO 9374-5:1991 has the following relationships with other standards: It is inter standard links to ISO 9374-5:2021. Understanding these relationships helps ensure you are using the most current and applicable version of the standard.
ISO 9374-5:1991 is available in PDF format for immediate download after purchase. The document can be added to your cart and obtained through the secure checkout process. Digital delivery ensures instant access to the complete standard document.
Standards Content (Sample)
SLOVENSKI STANDARD
01-november-1997
'YLJDOD3RWUHEQLSRGDWNLGHO0RVWQDLQNR]LþDVWDGYLJDOD
Cranes -- Information to be provided -- Part 5: Overhead travelling cranes and portal
bridge cranes
Appareils de levage à charge suspendue -- Informations à fournir -- Partie 5: Ponts
roulants et ponts portiques
Ta slovenski standard je istoveten z: ISO 9374-5:1991
ICS:
53.020.20 Dvigala Cranes
2003-01.Slovenski inštitut za standardizacijo. Razmnoževanje celote ali delov tega standarda ni dovoljeno.
IS0
INTERNATIONAL
9374-5
STANDARD
First edition
1991-08-01
- Information to be provided -
Cranes
Part 5 :
Overhead travelling cranes and portal bridge cranes
Apparels de levage 9 charge suspendue - Informations ;i fournir -
Partie 5 : Ponts roulants et ponts portiques
Reference number
IS0 9374-5 : 1991 (E)
ISO9374-5:1991 (E)
Foreword
IS0 (the International Organization for Standardization) is a worldwide federation of
national standards bodies (IS0 member bodies). The work of preparing International
Standards is normally carried out through IS0 technical committees. Each member
body interested in a subject for which a technical committee has been established has
the right to be represented on that committee. International organizations, govern-
mental and non-governmental, in liaison with ISO, also take part in the work. IS0
collaborates closely with the International Electrotechnical Commission (IEC) on all
matters of electrotechnical standardization.
Draft International Standards adopted by the technical committees are circulated to
the member bodies for voting. Publication as an International Standard requires
approval by at least 75 % of the member bodies casting a vote.
International Standard IS0 9374-5 was prepared by Technical Committee lSO/TC 96,
Cranes, Sub-Committee SC 9, Bridge and gantry cranes.
IS0 9374 will consist of the following parts, under the general title Cranes - lnfor-
mation to be provided:
- Part 7: General
- Part 2: Mobile cranes
-
Part 3: Tower cranes
-
Part 4: Jib cranes
Part 5: Overhead travelling cranes and portal bridge cranes
Annex A forms an integral part of this part of IS0 9374.
0 IS0 1991
All rights reserved. No part of this publication may be reproduced or utilized in any form or by any
means, electronic or mechanical, including photocopying and microfilm, without permission in
writing from the publisher.
International Organization for Standardization
Case postale 56 l CH-1211 Geneve 20 l Switzerland
Printed in Switzerland
ii
INTERNATIONAL STANDARD IS0 9374-5 : 1991 (E)
Cranes - Information to be provided -
Part 5:
Overhead travelling cranes and portal bridge cranes
suitable overhead travelling crane or portal bridge crane and
1 Scope
equipment to satisfy the duty requirements and service con-
This part of IS0 9374 specifies information to be provided
ditions.
a) by a purchaser in enquiring about or ordering an
overhead travelling crane or portal bridge crane; and
b) by a manufacturer in tendering for or supplying an 4 Information to be provided by the
overhead travelling crane or portal bridge crane. manufacturer
4.1 Technical information
2 Normative reference
The following standard contains provisions which, through
The information provided by the manufacturer shall include:
reference in this text, constitute provisions of this part of
IS0 9374. At the time of publication, the edition indicated was
a) technical information and test certificates for the crane
valid. All standards are subject to revision, and parties to
to facilitate its installation, testing and use in accordance
agreements based on this part of IS0 9374 are encouraged to
with IS0 7363 and as appropriate for the appliance;
investigate the possibility of applying the most recent edition of
the standard indicated below. Members of IEC and IS0 main-
b) an instruction manual which shall include details of
tain registers of currently valid International Standards.
routine servicing, inspection and maintenance of the crane;
IS0 7363 : 1986, Cranes and lifting appliances - Technical
c) erection information, when requested.
characteristics and acceptance documents.
4.2 Dimensions
3 Information to be provided by the
purchaser with the enquiry or order
The manufacturer shall provide general arrangement drawings,
with dimensions, showing that the purchaser’s requirements,
The purchaser shall provide the information given in annex A to
including the restrictions stated in figures 1 to 3, are met.
enable the crane manufacturer to offer or to supply the most
IS0 9374-5 : 1991 (E)
Max. Max.
I 1
Clearance line
panel
I I I
i I I I. I/-
- I - PI Y/-r’
*
1 I Required
lifting heights
+ 0,o
+--
b)
Figure 1 - Overhead travelling crane
IS0 9374-5 A991 (E)
I
,
/
/
L
/
/
/
/
/
/
/
/
/
/
b
f
a) Portal bridge crane
., .r,.-.--,, .- , .” ,, . -_, ,-,, . -. \_ , . , . , ,
rc
I
-I 19 - -. 4 .-
b) Semi-portal crane
c) End view
*) Max., if restricted.
Figure 2 - Portal bridge crane and semi-portal bridge crane
IS0 9374-5 : 1991 (E)
‘I
.' i.i
[:
-m
8 Max .
I
“I Max., if restricted.
Figure 3 - Typical ship-to-shore container crane
IS0 9374-5 : 1991 (E)
Annex A
(normative)
Format for information to be provided by the purchaser
with the enquiry or order
Purchase enquiry or order form
Nameofcompany: .
...........................................................................................................
Address:
Nameofpersonwhomaybecontacted: .
Telephonenumber: .
Telexnumber: .
.....................................................................................................
Telefaxnumber:
(country)
Crane to be installed in: (town) .
.......................................
Numberofcranesrequired: .
Required rated capacity (payload plus non-fixed lifting attachment)
a) Mainhoist:. t
Auxiliaryhoist: . . . . . . . . . . . . . . . . . . . . . . . . . . . . . . . . . . . . . . . . . . . . . . . . . . . . . . . . . . . . . . . . . . . . . . . . . . . . . . . . . . . . . .
b)
Throughput
a) Path of movements (coordinates)
i 2 3 4 5
(ml
xi
(ml
Yi
I
Y
t
-
--
-
- --
- - - - -
............................................................................ . . S
b) Timeofoneworkingcycle:
c) Number of working cycles per hour: h-’
.........................................................................
t/h
d) Throughput with 100 % rated payload:. .
m
Span, centre-to-centre of gantry rail(s) : .
Description of type of crane and crab :
..................................................................................
. . . . . . . . . . . . . .
. . . . . . . . . . . . . . . . . . . .-.
Are platforms required on the bridge? .
Positionofaccesspoint(s): .
Typeofpayload: .
Materialtobehandled: .
t/m3
Specific weight of bulk material :
..................................................................................
Typeofhookorliftingdevice: .
IS0 9374-5 : 1991 (E)
Operating speeds
Nominal speed Slow or Maximum speed with
creep speed reduced load
(if required) (if required)
m/min . . . . . . . . . . . . . . . . . . m/min . . . . . . . . . . . . . . . . . . m/min
Main hoist : . . . . . . . . . . . . . . . . . .
Auxiliary hoist: . . . . . . . . . . . . . . . . . . m/min . . . . . . . . . . . . . . . . . . m/min . . . . . . . . . . . . . . . . . . m/min
Traverse : . . . . . . . . . . . . . . . . . . m/min . . . . . . . . . . . . . . . . . . m/min . . . . . . . . . . . . . . . . . . m/min
Travel : . . . . . . . . . . . . . . . . . . m/min . . . . . . . . . . . . . . . . . . m/min . . . . . . . . . . . . . . . . . . m/min
Use of crane and its mechanisms
a) Where detailed information is available about the operations that the appliance is expected to perform and the individual loads
to be carried at each stage of the operations, it should be prov
...
IS0
INTERNATIONAL
9374-5
STANDARD
First edition
1991-08-01
- Information to be provided -
Cranes
Part 5 :
Overhead travelling cranes and portal bridge cranes
Apparels de levage 9 charge suspendue - Informations ;i fournir -
Partie 5 : Ponts roulants et ponts portiques
Reference number
IS0 9374-5 : 1991 (E)
ISO9374-5:1991 (E)
Foreword
IS0 (the International Organization for Standardization) is a worldwide federation of
national standards bodies (IS0 member bodies). The work of preparing International
Standards is normally carried out through IS0 technical committees. Each member
body interested in a subject for which a technical committee has been established has
the right to be represented on that committee. International organizations, govern-
mental and non-governmental, in liaison with ISO, also take part in the work. IS0
collaborates closely with the International Electrotechnical Commission (IEC) on all
matters of electrotechnical standardization.
Draft International Standards adopted by the technical committees are circulated to
the member bodies for voting. Publication as an International Standard requires
approval by at least 75 % of the member bodies casting a vote.
International Standard IS0 9374-5 was prepared by Technical Committee lSO/TC 96,
Cranes, Sub-Committee SC 9, Bridge and gantry cranes.
IS0 9374 will consist of the following parts, under the general title Cranes - lnfor-
mation to be provided:
- Part 7: General
- Part 2: Mobile cranes
-
Part 3: Tower cranes
-
Part 4: Jib cranes
Part 5: Overhead travelling cranes and portal bridge cranes
Annex A forms an integral part of this part of IS0 9374.
0 IS0 1991
All rights reserved. No part of this publication may be reproduced or utilized in any form or by any
means, electronic or mechanical, including photocopying and microfilm, without permission in
writing from the publisher.
International Organization for Standardization
Case postale 56 l CH-1211 Geneve 20 l Switzerland
Printed in Switzerland
ii
INTERNATIONAL STANDARD IS0 9374-5 : 1991 (E)
Cranes - Information to be provided -
Part 5:
Overhead travelling cranes and portal bridge cranes
suitable overhead travelling crane or portal bridge crane and
1 Scope
equipment to satisfy the duty requirements and service con-
This part of IS0 9374 specifies information to be provided
ditions.
a) by a purchaser in enquiring about or ordering an
overhead travelling crane or portal bridge crane; and
b) by a manufacturer in tendering for or supplying an 4 Information to be provided by the
overhead travelling crane or portal bridge crane. manufacturer
4.1 Technical information
2 Normative reference
The following standard contains provisions which, through
The information provided by the manufacturer shall include:
reference in this text, constitute provisions of this part of
IS0 9374. At the time of publication, the edition indicated was
a) technical information and test certificates for the crane
valid. All standards are subject to revision, and parties to
to facilitate its installation, testing and use in accordance
agreements based on this part of IS0 9374 are encouraged to
with IS0 7363 and as appropriate for the appliance;
investigate the possibility of applying the most recent edition of
the standard indicated below. Members of IEC and IS0 main-
b) an instruction manual which shall include details of
tain registers of currently valid International Standards.
routine servicing, inspection and maintenance of the crane;
IS0 7363 : 1986, Cranes and lifting appliances - Technical
c) erection information, when requested.
characteristics and acceptance documents.
4.2 Dimensions
3 Information to be provided by the
purchaser with the enquiry or order
The manufacturer shall provide general arrangement drawings,
with dimensions, showing that the purchaser’s requirements,
The purchaser shall provide the information given in annex A to
including the restrictions stated in figures 1 to 3, are met.
enable the crane manufacturer to offer or to supply the most
IS0 9374-5 : 1991 (E)
Max. Max.
I 1
Clearance line
panel
I I I
i I I I. I/-
- I - PI Y/-r’
*
1 I Required
lifting heights
+ 0,o
+--
b)
Figure 1 - Overhead travelling crane
IS0 9374-5 A991 (E)
I
,
/
/
L
/
/
/
/
/
/
/
/
/
/
b
f
a) Portal bridge crane
., .r,.-.--,, .- , .” ,, . -_, ,-,, . -. \_ , . , . , ,
rc
I
-I 19 - -. 4 .-
b) Semi-portal crane
c) End view
*) Max., if restricted.
Figure 2 - Portal bridge crane and semi-portal bridge crane
IS0 9374-5 : 1991 (E)
‘I
.' i.i
[:
-m
8 Max .
I
“I Max., if restricted.
Figure 3 - Typical ship-to-shore container crane
IS0 9374-5 : 1991 (E)
Annex A
(normative)
Format for information to be provided by the purchaser
with the enquiry or order
Purchase enquiry or order form
Nameofcompany: .
...........................................................................................................
Address:
Nameofpersonwhomaybecontacted: .
Telephonenumber: .
Telexnumber: .
.....................................................................................................
Telefaxnumber:
(country)
Crane to be installed in: (town) .
.......................................
Numberofcranesrequired: .
Required rated capacity (payload plus non-fixed lifting attachment)
a) Mainhoist:. t
Auxiliaryhoist: . . . . . . . . . . . . . . . . . . . . . . . . . . . . . . . . . . . . . . . . . . . . . . . . . . . . . . . . . . . . . . . . . . . . . . . . . . . . . . . . . . . . . .
b)
Throughput
a) Path of movements (coordinates)
i 2 3 4 5
(ml
xi
(ml
Yi
I
Y
t
-
--
-
- --
- - - - -
............................................................................ . . S
b) Timeofoneworkingcycle:
c) Number of working cycles per hour: h-’
.........................................................................
t/h
d) Throughput with 100 % rated payload:. .
m
Span, centre-to-centre of gantry rail(s) : .
Description of type of crane and crab :
..................................................................................
. . . . . . . . . . . . . .
. . . . . . . . . . . . . . . . . . . .-.
Are platforms required on the bridge? .
Positionofaccesspoint(s): .
Typeofpayload: .
Materialtobehandled: .
t/m3
Specific weight of bulk material :
..................................................................................
Typeofhookorliftingdevice: .
IS0 9374-5 : 1991 (E)
Operating speeds
Nominal speed Slow or Maximum speed with
creep speed reduced load
(if required) (if required)
m/min . . . . . . . . . . . . . . . . . . m/min . . . . . . . . . . . . . . . . . . m/min
Main hoist : . . . . . . . . . . . . . . . . . .
Auxiliary hoist: . . . . . . . . . . . . . . . . . . m/min . . . . . . . . . . . . . . . . . . m/min . . . . . . . . . . . . . . . . . . m/min
Traverse : . . . . . . . . . . . . . . . . . . m/min . . . . . . . . . . . . . . . . . . m/min . . . . . . . . . . . . . . . . . . m/min
Travel : . . . . . . . . . . . . . . . . . . m/min . . . . . . . . . . . . . . . . . . m/min . . . . . . . . . . . . . . . . . . m/min
Use of crane and its mechanisms
a) Where detailed information is available about the operations that the appliance is expected to perform and the individual loads
to be carried at each stage of the operations, it should be provided as follows.
Utilization :
1) Main hoist
Averagelift: . . . . . . . . . . . . . . . . . . . . . . . . . . . . . . . . . . . . . . . . . . . . . . . . . . . . . . . . . . . . . . . . . . . . . . . . . . . . . . . . . . . . . . . . . . . . m
Average number of lifts per hour: . . . . . . . . . . . . . . . . . . . . . . . . . . . . . . . . . . . . . . . . . . . . . . . . . . . . .
2) Auxiliary hoist
Averagelift: . . . . . . . . . . . . . . . . . . . . . . . . . . . . . . . . . . . . . . . . . . . . . . . . . . . . . . . . . . . . . . . . . . . . . . . . . . . . . . . . . . . . . .
...
NORME ISO
INTERNATIONALE
9374-5
Première édition
1991 a-01
Appareils de levage à charge suspendue -
Informations à fournir
Partie 5 :
Ponts roulants et ponts portiques
Cranes - Information to be provided -
Part 5 : Overhead traveling cranes and portai bridge cranes
Numéro de réfhrence
ISO 9374-5 : 1991 (FI
60 9374-5 : 1991 (FI
Avant-propos
L’ISO (Organisation internationale de normalisation) est une fédération mondiale
d’organismes nationaux de normalisation (comités membres de I’ISO). L’élaboration
des Normes internationales est en général confiée aux comités techniques de I’ISO.
Chaque comité membre intéressé par une étude a le droit de faire partie du comité
technique créé à cet effet. Les organisations internationales, gouvernementales et non
gouvernementales, en liaison avec I’ISO participent également aux travaux. L’ISO col-
labore étroitement avec la Commission électrotechnique internationale (CEI) en ce qui
concerne la normalisation électrotechnique.
Les projets de Normes internationales adoptés par les comités techniques sont soumis
aux comités membres pour vote. Leur publication comme Normes internationales
requiert l’approbation de 75 % au moins des comités membres votants.
La Norme internationale ISO 9374-5 a été élaborée par le comité technique ISO/TC 96,
Appareils de levage à charge suspendue, sous-comité SC 9, Ponts et portiques
routan ts.
L’ISO 9374 comprendra les parties suivantes, présentées so lus le titre général Appareils
Informations à fournir:
de levage à charge suspendue -
- Partie 1: Généralités
- Partie 2: Grues mobiles
Partle 3: Grues à tour
- Partie 4: Grues à flèche
-
Parflé 5: Ponts roufan ts et ponts portiques
L’annexe A fait partie intégrante de la présente partie de I’ISO 9374.
0 ISO 1991
Droits de reproduction réservés. Aucune partie de cette publication ne peut être reproduite ni
utilisée sous quelque forme que ce soit et par aucun procédé, électronique ou mécanique,
y compris la photocopie et les microfilms, sans l’accord écrit de l’éditeur.
de normalisation
Organisation internationale
56 l CH-1211 Genéve 20 0 Suisse
Case postale
Imprimé en Suisse
ii
NORME INTERNATIONALE ISO 9374-5 : 1991 (F)
Appareils de levage à charge suspendue - Informations à
fournir -
Partie 5:
Ponts roulants et ponts portiques
adaptés aux besoins du client et aux conditions d’exploitation,
1 Domaine d’application
l’acheteur doit fournir les informations prescrites dans
La présente partie de I’ISO 9374 prescrit les informations spéci-
l’annexe A.
fiques que doit fournir
a) un acheteur formulant une demande sur ou passant une
4 Informations à fournir par le fabricant
commande pour un pont roulant ou un pont portique; et
b) un fabricant faisant un appel d’offres pour ou fournis-
sant un pont roulant ou un pont portique.
4.1 Informations techniques
Le fabricant doit fournir
2 Référence normative
a) des informations techniques et des certificats d’essais
La norme suivante contient des dispositions qui, par suite de la
relatifs au pont, afin de faciliter son installation, son con-
référence qui en est faite, constituent des dispositions valables
trôle et son exploitation en conformité avec I’ISO 7363, et,
pour la présente partie de I’ISO 9374. Au moment de la publica-
suivant le cas, relatifs à l’équipement également;
tion, l’édition indiquée était en vigueur. Toute norme est sujette
à révision et les parties prenantes des accords fondés sur la pré-
b) un manuel opératoire qui doit contenir des détails sur
sente partie de I’ISO 9374 sont invitées à rechercher la possibi-
l’entretien permanent, les contrôles et la maintenance du
lité d’appliquer l’édition la plus récente de la norme indiquée
pont;
ci-aprés. Les membres de la CEI et de I’ISO possédent le regis-
tre des Normes internationales en vigueur à un moment donné.
c) des informations relatives au montage, lorsqu’elles sont
demandées.
ISO 7363 : 1986, Grues et appareils de levage - Caracthristi-
ques techniques et documents d’acceptation.
4.2 Dimensions
3 Informations à fournir par l’acheteur avec
Le fabricant doit fournir des plans cotés de l’installation géné-
la demande ou la commande
rale du pont montrant que les exigences formulées par I’ache-
Pour permettre au fabricant de grues de proposer ou de fournir teur, y compris les restrictions indiquées aux figures 1 à 3, ont
le pont roulant ou le pont portique et les équipements les mieux été respectées.
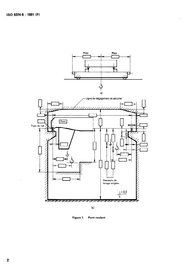
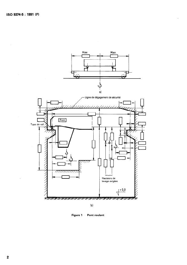
ISO 9374-5 : 1991 (FI
Max. ,
Max.
a1 a1
Ligne Ligne de de dégagement dégagement de de sécurité sécurité
t--tzH rl
Hauteurs de
levage exigées
b)
Figure 1 - Pont roulant
ISO 9374-5 : 1991 (F)
a) Pont portique
I
I
10 i
-i- -. .-
-l
b) Pont semi-portique
cl Vue en bout
*) Max., si limité.
Figure 2 - Pont portique et pont semi-portique
ISO 9374-5 : 1991 (FI
l
I
Type de rail
r-l
11 I I
“1 Max., si limité.
Figure 3 - Pont navire-sol typique pour le déchargement des conteneurs
ISO 9374-5 : 1991 (F)
Annexe A
(normative)
Présentation des informations à fournir par l’acheteur avec la demande
ou la commande
Formulaire pour la demande ou la commande de l’acheteur
Nomdelasociété: .
Adresse: .
Nomdelapersonneàcontacter: .
Numérodetéléphone: .
Numérodetéléx: .
Numérodetéléfax: .
Pont à installer à : . (ville) . (pays)
Nombredepontsdemandé:
...........................................................................................
Capacité de levage demandée (charge utile plus dispositif de levage non fixe)
a) Levageprincipal: .
t
b) Levageauxiliaire: . t
Rendement
a) Trajectoire des mouvements (coordonnées)
i 1 2 3 4 5
(ml
xi
( m 1
Yi
- --
-- - - -
b) Duréed’uncycleopératoire:
.................................................................................. s
c) Nombre de cycles opératoires par heure: . h-l
d) Rendement avec une charge utile nominale de 100 % : . t/h
....................................................................
Portée, centre à centre du rail/des rails du portique : m
Description du type du pont et du chariot: .
...................................................................................................................
A-t-onbesoindeplates-formessurlepont?. .
................................................................................
Emplacement pour le(s) point(s) d’accés :
Typedechargeutile: .
Matérielàmanipuler: .
Masse volumique du matériel en vrac : . t/m3
Typedecrochetoudedispositifdelevage: .
ISO 9374-5 : 1991 (F)
Vitesses de régime
Vitesse lente ou vitesse
Vitesse nominale Vitesse maximale avec
tr&s lente sous charge charge réduite
(si besoin) (si besoin)
.................. m/min .................. m/min .................. m/min
Levage principal :
Levage auxiliaire : . m/min . m/min . m/min
m/min m/min
Direction : . m/min . .
m/min . m/min . m/min
Translation : .
Exploitation du pont et de ses mkanismes
a) Lorsqu’on dispose d’informations détaillées sur les caractéristiques opérationnelles attendues de la part du pont et sur les char-
ges individuelles à manipuler à chaque stade des opérations, ces informations doivent être fournies comme suit.
Exploitation :
1) Levage principal
m
Capacitémoyennedelevage: .
Nombremoyendelevagesparheure: .
2) Levage auxiliaire
Capacitémoyennedelevage: . m
Nombremoyendelevagesparheure: .
3) Direction
Déplacementmoyens: . m
Nombremoyendedéplacementsparheure: .
4) Translation
Déplacementsmoyens: . m
.......................................................................
Nombremoyendedép
...
NORME ISO
INTERNATIONALE
9374-5
Première édition
1991 a-01
Appareils de levage à charge suspendue -
Informations à fournir
Partie 5 :
Ponts roulants et ponts portiques
Cranes - Information to be provided -
Part 5 : Overhead traveling cranes and portai bridge cranes
Numéro de réfhrence
ISO 9374-5 : 1991 (FI
60 9374-5 : 1991 (FI
Avant-propos
L’ISO (Organisation internationale de normalisation) est une fédération mondiale
d’organismes nationaux de normalisation (comités membres de I’ISO). L’élaboration
des Normes internationales est en général confiée aux comités techniques de I’ISO.
Chaque comité membre intéressé par une étude a le droit de faire partie du comité
technique créé à cet effet. Les organisations internationales, gouvernementales et non
gouvernementales, en liaison avec I’ISO participent également aux travaux. L’ISO col-
labore étroitement avec la Commission électrotechnique internationale (CEI) en ce qui
concerne la normalisation électrotechnique.
Les projets de Normes internationales adoptés par les comités techniques sont soumis
aux comités membres pour vote. Leur publication comme Normes internationales
requiert l’approbation de 75 % au moins des comités membres votants.
La Norme internationale ISO 9374-5 a été élaborée par le comité technique ISO/TC 96,
Appareils de levage à charge suspendue, sous-comité SC 9, Ponts et portiques
routan ts.
L’ISO 9374 comprendra les parties suivantes, présentées so lus le titre général Appareils
Informations à fournir:
de levage à charge suspendue -
- Partie 1: Généralités
- Partie 2: Grues mobiles
Partle 3: Grues à tour
- Partie 4: Grues à flèche
-
Parflé 5: Ponts roufan ts et ponts portiques
L’annexe A fait partie intégrante de la présente partie de I’ISO 9374.
0 ISO 1991
Droits de reproduction réservés. Aucune partie de cette publication ne peut être reproduite ni
utilisée sous quelque forme que ce soit et par aucun procédé, électronique ou mécanique,
y compris la photocopie et les microfilms, sans l’accord écrit de l’éditeur.
de normalisation
Organisation internationale
56 l CH-1211 Genéve 20 0 Suisse
Case postale
Imprimé en Suisse
ii
NORME INTERNATIONALE ISO 9374-5 : 1991 (F)
Appareils de levage à charge suspendue - Informations à
fournir -
Partie 5:
Ponts roulants et ponts portiques
adaptés aux besoins du client et aux conditions d’exploitation,
1 Domaine d’application
l’acheteur doit fournir les informations prescrites dans
La présente partie de I’ISO 9374 prescrit les informations spéci-
l’annexe A.
fiques que doit fournir
a) un acheteur formulant une demande sur ou passant une
4 Informations à fournir par le fabricant
commande pour un pont roulant ou un pont portique; et
b) un fabricant faisant un appel d’offres pour ou fournis-
sant un pont roulant ou un pont portique.
4.1 Informations techniques
Le fabricant doit fournir
2 Référence normative
a) des informations techniques et des certificats d’essais
La norme suivante contient des dispositions qui, par suite de la
relatifs au pont, afin de faciliter son installation, son con-
référence qui en est faite, constituent des dispositions valables
trôle et son exploitation en conformité avec I’ISO 7363, et,
pour la présente partie de I’ISO 9374. Au moment de la publica-
suivant le cas, relatifs à l’équipement également;
tion, l’édition indiquée était en vigueur. Toute norme est sujette
à révision et les parties prenantes des accords fondés sur la pré-
b) un manuel opératoire qui doit contenir des détails sur
sente partie de I’ISO 9374 sont invitées à rechercher la possibi-
l’entretien permanent, les contrôles et la maintenance du
lité d’appliquer l’édition la plus récente de la norme indiquée
pont;
ci-aprés. Les membres de la CEI et de I’ISO possédent le regis-
tre des Normes internationales en vigueur à un moment donné.
c) des informations relatives au montage, lorsqu’elles sont
demandées.
ISO 7363 : 1986, Grues et appareils de levage - Caracthristi-
ques techniques et documents d’acceptation.
4.2 Dimensions
3 Informations à fournir par l’acheteur avec
Le fabricant doit fournir des plans cotés de l’installation géné-
la demande ou la commande
rale du pont montrant que les exigences formulées par I’ache-
Pour permettre au fabricant de grues de proposer ou de fournir teur, y compris les restrictions indiquées aux figures 1 à 3, ont
le pont roulant ou le pont portique et les équipements les mieux été respectées.
ISO 9374-5 : 1991 (FI
Max. ,
Max.
a1 a1
Ligne Ligne de de dégagement dégagement de de sécurité sécurité
t--tzH rl
Hauteurs de
levage exigées
b)
Figure 1 - Pont roulant
ISO 9374-5 : 1991 (F)
a) Pont portique
I
I
10 i
-i- -. .-
-l
b) Pont semi-portique
cl Vue en bout
*) Max., si limité.
Figure 2 - Pont portique et pont semi-portique
ISO 9374-5 : 1991 (FI
l
I
Type de rail
r-l
11 I I
“1 Max., si limité.
Figure 3 - Pont navire-sol typique pour le déchargement des conteneurs
ISO 9374-5 : 1991 (F)
Annexe A
(normative)
Présentation des informations à fournir par l’acheteur avec la demande
ou la commande
Formulaire pour la demande ou la commande de l’acheteur
Nomdelasociété: .
Adresse: .
Nomdelapersonneàcontacter: .
Numérodetéléphone: .
Numérodetéléx: .
Numérodetéléfax: .
Pont à installer à : . (ville) . (pays)
Nombredepontsdemandé:
...........................................................................................
Capacité de levage demandée (charge utile plus dispositif de levage non fixe)
a) Levageprincipal: .
t
b) Levageauxiliaire: . t
Rendement
a) Trajectoire des mouvements (coordonnées)
i 1 2 3 4 5
(ml
xi
( m 1
Yi
- --
-- - - -
b) Duréed’uncycleopératoire:
.................................................................................. s
c) Nombre de cycles opératoires par heure: . h-l
d) Rendement avec une charge utile nominale de 100 % : . t/h
....................................................................
Portée, centre à centre du rail/des rails du portique : m
Description du type du pont et du chariot: .
...................................................................................................................
A-t-onbesoindeplates-formessurlepont?. .
................................................................................
Emplacement pour le(s) point(s) d’accés :
Typedechargeutile: .
Matérielàmanipuler: .
Masse volumique du matériel en vrac : . t/m3
Typedecrochetoudedispositifdelevage: .
ISO 9374-5 : 1991 (F)
Vitesses de régime
Vitesse lente ou vitesse
Vitesse nominale Vitesse maximale avec
tr&s lente sous charge charge réduite
(si besoin) (si besoin)
.................. m/min .................. m/min .................. m/min
Levage principal :
Levage auxiliaire : . m/min . m/min . m/min
m/min m/min
Direction : . m/min . .
m/min . m/min . m/min
Translation : .
Exploitation du pont et de ses mkanismes
a) Lorsqu’on dispose d’informations détaillées sur les caractéristiques opérationnelles attendues de la part du pont et sur les char-
ges individuelles à manipuler à chaque stade des opérations, ces informations doivent être fournies comme suit.
Exploitation :
1) Levage principal
m
Capacitémoyennedelevage: .
Nombremoyendelevagesparheure: .
2) Levage auxiliaire
Capacitémoyennedelevage: . m
Nombremoyendelevagesparheure: .
3) Direction
Déplacementmoyens: . m
Nombremoyendedéplacementsparheure: .
4) Translation
Déplacementsmoyens: . m
.......................................................................
Nombremoyendedép
...
















Questions, Comments and Discussion
Ask us and Technical Secretary will try to provide an answer. You can facilitate discussion about the standard in here.
Loading comments...