ASTM D4746-20
(Test Method)Standard Test Method for Determination of Quinoline Insolubles (QI) in Tar and Pitch by Pressure Filtration
Standard Test Method for Determination of Quinoline Insolubles (QI) in Tar and Pitch by Pressure Filtration
SIGNIFICANCE AND USE
4.1 This test method is useful in evaluating and characterizing tar and pitch and as one element in establishing the uniformity of shipments and sources of supply.
SCOPE
1.1 This test method covers the determination of the quinoline-insoluble matter (QI) in tar and pitch by pressure filtration and gives results comparable to those obtained by Test Method D2318.
1.2 Since this test method is empirical, strict adherence to all details of the procedure is necessary.
1.3 The values stated in inch-pound units are to be regarded as standard. The values given in parentheses are mathematical conversions to SI units that are provided for information only and are not considered standard.
1.4 This standard does not purport to address all of the safety concerns, if any, associated with its use. It is the responsibility of the user of this standard to establish appropriate safety, health, and environmental practices and determine the applicability of regulatory limitations prior to use. Specific hazards are given in Section 7, 6.2, and 6.3.
1.5 This international standard was developed in accordance with internationally recognized principles on standardization established in the Decision on Principles for the Development of International Standards, Guides and Recommendations issued by the World Trade Organization Technical Barriers to Trade (TBT) Committee.
General Information
- Status
- Published
- Publication Date
- 31-May-2020
- Technical Committee
- D02 - Petroleum Products, Liquid Fuels, and Lubricants
- Drafting Committee
- D02.05 - Properties of Fuels, Petroleum Coke and Carbon Material
Relations
- Effective Date
- 01-Jun-2020
- Effective Date
- 01-Mar-2024
- Effective Date
- 01-Oct-2023
- Effective Date
- 01-Jun-2020
- Effective Date
- 01-Dec-2018
- Effective Date
- 15-Dec-2017
- Effective Date
- 01-Dec-2015
- Effective Date
- 01-Apr-2015
- Refers
ASTM D2318-14 - Standard Test Method for Quinoline-Insoluble (QI) Content of Tar and Pitch - Effective Date
- 01-May-2014
- Refers
ASTM D2318-14e1 - Standard Test Method for Quinoline-Insoluble (QI) Content of Tar and Pitch - Effective Date
- 01-May-2014
- Effective Date
- 01-Oct-2013
- Refers
ASTM D2318-98(2013) - Standard Test Method for Quinoline-Insoluble (QI) Content of Tar and Pitch - Effective Date
- 15-Jul-2013
- Effective Date
- 01-May-2013
- Effective Date
- 01-May-2010
- Effective Date
- 01-Oct-2009
Overview
ASTM D4746-20 - Standard Test Method for Determination of Quinoline Insolubles (QI) in Tar and Pitch by Pressure Filtration provides a reliable method for quantifying quinoline-insoluble matter in coal tar and pitch. This test is crucial for evaluating material quality, ensuring consistency across batches, and supporting supply chain uniformity in industries handling coal tar products and pitches. By employing pressure filtration, ASTM D4746-20 achieves results comparable to those of ASTM D2318, allowing industry professionals to assess material performance and purity with confidence.
This method is empirical and requires close adherence to the procedures specified for accurate, reproducible results. It is recognized internationally and is aligned with principles established by the World Trade Organization Technical Barriers to Trade Committee.
Key Topics
- Quinoline Insoluble (QI) Content: Indicates the content of non-dissoluble particles in quinoline, which impacts the processing and final application of tar and pitch.
- Pressure Filtration: Employs specialized, sealed filtration apparatus with controlled nitrogen pressure for effective separation of insolubles.
- Sample Preparation: Strict and detailed procedures for obtaining representative and consistent samples from shipments.
- Reproducibility and Precision: Provides quantifiable measures of test repeatability within and between laboratories.
- Safety and Environmental Practice: Calls for users to implement proper safety, health, and environmental procedures, considering the use of hazardous solvents and high temperatures.
Applications
The ASTM D4746-20 standard test method is widely used across various sectors that utilize coal tar and pitch:
- Quality Control: Manufacturers of coal tar, pitch, and carbon materials use this standard to assess material quality and ensure consistency in their products.
- Supply Chain Management: Helps buyers and suppliers verify the uniformity of shipments, supporting contractual specifications and minimizing batch-to-batch variations.
- Material Characterization: Laboratories and testing facilities employ this method for detailed analysis of tar and pitch composition, supporting research and development.
- Industrial Processing: Refineries and chemical plants rely on consistent QI measurements to optimize process parameters and avoid complications from excessive insolubles.
By offering a standardized process, ASTM D4746-20 supports more reliable, uniform products and processes, reducing operational risks and improving end-product quality.
Related Standards
Several ASTM and industry standards are referenced or closely related to ASTM D4746-20, providing a comprehensive framework for analyzing, handling, and characterizing tar and pitch:
- ASTM D2318: Alternative method for determining QI in tar and pitch.
- ASTM D70: Method for measuring the density of semi-solid asphalt binders.
- ASTM D95: Procedure for determining water content in petroleum products and bituminous materials.
- ASTM D329: Specification for the quality of acetone used in the method.
- ASTM D850: Distillation method for industrial aromatic hydrocarbons and related materials.
- ASTM D4296: Practice for sampling pitch for laboratory examination.
- ASTM E1 & E11: Specifications for laboratory thermometers and sieve test cloths used in sample preparation and testing.
Employing ASTM D4746-20 alongside these related standards reinforces best practices in laboratory testing and material evaluation for tar, pitch, and related carbon materials.
Keywords: quinoline insolubles, QI, tar analysis, pitch testing, pressure filtration, ASTM D4746, coal tar, uniformity of supply, material characterization, petroleum laboratory standards.
Buy Documents
ASTM D4746-20 - Standard Test Method for Determination of Quinoline Insolubles (QI) in Tar and Pitch by Pressure Filtration
REDLINE ASTM D4746-20 - Standard Test Method for Determination of Quinoline Insolubles (QI) in Tar and Pitch by Pressure Filtration
Get Certified
Connect with accredited certification bodies for this standard

ICC Evaluation Service
Building products evaluation and certification.

QAI Laboratories
Building and construction product testing and certification.

Aboma Certification B.V.
Specialized in construction, metal, and transport sectors.
Sponsored listings
Frequently Asked Questions
ASTM D4746-20 is a standard published by ASTM International. Its full title is "Standard Test Method for Determination of Quinoline Insolubles (QI) in Tar and Pitch by Pressure Filtration". This standard covers: SIGNIFICANCE AND USE 4.1 This test method is useful in evaluating and characterizing tar and pitch and as one element in establishing the uniformity of shipments and sources of supply. SCOPE 1.1 This test method covers the determination of the quinoline-insoluble matter (QI) in tar and pitch by pressure filtration and gives results comparable to those obtained by Test Method D2318. 1.2 Since this test method is empirical, strict adherence to all details of the procedure is necessary. 1.3 The values stated in inch-pound units are to be regarded as standard. The values given in parentheses are mathematical conversions to SI units that are provided for information only and are not considered standard. 1.4 This standard does not purport to address all of the safety concerns, if any, associated with its use. It is the responsibility of the user of this standard to establish appropriate safety, health, and environmental practices and determine the applicability of regulatory limitations prior to use. Specific hazards are given in Section 7, 6.2, and 6.3. 1.5 This international standard was developed in accordance with internationally recognized principles on standardization established in the Decision on Principles for the Development of International Standards, Guides and Recommendations issued by the World Trade Organization Technical Barriers to Trade (TBT) Committee.
SIGNIFICANCE AND USE 4.1 This test method is useful in evaluating and characterizing tar and pitch and as one element in establishing the uniformity of shipments and sources of supply. SCOPE 1.1 This test method covers the determination of the quinoline-insoluble matter (QI) in tar and pitch by pressure filtration and gives results comparable to those obtained by Test Method D2318. 1.2 Since this test method is empirical, strict adherence to all details of the procedure is necessary. 1.3 The values stated in inch-pound units are to be regarded as standard. The values given in parentheses are mathematical conversions to SI units that are provided for information only and are not considered standard. 1.4 This standard does not purport to address all of the safety concerns, if any, associated with its use. It is the responsibility of the user of this standard to establish appropriate safety, health, and environmental practices and determine the applicability of regulatory limitations prior to use. Specific hazards are given in Section 7, 6.2, and 6.3. 1.5 This international standard was developed in accordance with internationally recognized principles on standardization established in the Decision on Principles for the Development of International Standards, Guides and Recommendations issued by the World Trade Organization Technical Barriers to Trade (TBT) Committee.
ASTM D4746-20 is classified under the following ICS (International Classification for Standards) categories: 91.100.50 - Binders. Sealing materials. The ICS classification helps identify the subject area and facilitates finding related standards.
ASTM D4746-20 has the following relationships with other standards: It is inter standard links to ASTM D4746-14e1, ASTM D4296-24, ASTM D95-23, ASTM D2318-20, ASTM D4296-18, ASTM D70-17, ASTM D2318-15, ASTM D4296-83(2015)e1, ASTM D2318-14, ASTM D2318-14e1, ASTM E11-13, ASTM D2318-98(2013), ASTM E1-13, ASTM D95-05(2010), ASTM D4296-83(2009). Understanding these relationships helps ensure you are using the most current and applicable version of the standard.
ASTM D4746-20 is available in PDF format for immediate download after purchase. The document can be added to your cart and obtained through the secure checkout process. Digital delivery ensures instant access to the complete standard document.
Standards Content (Sample)
This international standard was developed in accordance with internationally recognized principles on standardization established in the Decision on Principles for the
Development of International Standards, Guides and Recommendations issued by the World Trade Organization Technical Barriers to Trade (TBT) Committee.
Designation: D4746 − 20
Standard Test Method for
Determination of Quinoline Insolubles (QI) in Tar and Pitch
by Pressure Filtration
This standard is issued under the fixed designation D4746; the number immediately following the designation indicates the year of
original adoption or, in the case of revision, the year of last revision. A number in parentheses indicates the year of last reapproval. A
superscript epsilon (´) indicates an editorial change since the last revision or reapproval.
1. Scope* D850 Test Method for Distillation of Industrial Aromatic
Hydrocarbons and Related Materials
1.1 This test method covers the determination of the
D2318 Test Method for Quinoline-Insoluble (QI) Content of
quinoline-insoluble matter (QI) in tar and pitch by pressure
Tar and Pitch
filtration and gives results comparable to those obtained by
D4296 Practice for Sampling Pitch
Test Method D2318.
E1 Specification for ASTM Liquid-in-Glass Thermometers
1.2 Since this test method is empirical, strict adherence to
E11 Specification for Woven Wire Test Sieve Cloth and Test
all details of the procedure is necessary.
Sieves
1.3 The values stated in inch-pound units are to be regarded
3. Summary of Test Method
as standard. The values given in parentheses are mathematical
conversions to SI units that are provided for information only
3.1 The sample is digested in hot quinoline and filtered
and are not considered standard. through a heated pressure filter. The insoluble material is
washed with hot, fresh quinoline and with cold acetone, dried,
1.4 This standard does not purport to address all of the
and weighed.
safety concerns, if any, associated with its use. It is the
responsibility of the user of this standard to establish appro-
4. Significance and Use
priate safety, health, and environmental practices and deter-
4.1 This test method is useful in evaluating and character-
mine the applicability of regulatory limitations prior to use.
izing tar and pitch and as one element in establishing the
Specific hazards are given in Section 7, 6.2, and 6.3.
uniformity of shipments and sources of supply.
1.5 This international standard was developed in accor-
dance with internationally recognized principles on standard-
5. Apparatus
ization established in the Decision on Principles for the
Development of International Standards, Guides and Recom- 5.1 Pressure Filtration Vessel—The pressure filtration ves-
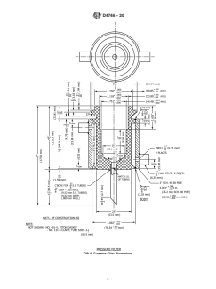
mendations issued by the World Trade Organization Technical sel (see Fig. 1) is a stainless steel (304) jacketed block heated
Barriers to Trade (TBT) Committee. by steam or cooled with water, sealed by a lid, flat gasket, and
clamp. The interior of the block is designed to accept a 3A2
2. Referenced Documents Berlin porcelain filtration crucible (see 5.4). The crucible is
sealed within the block by the use of three O-rings, a crucible
2.1 ASTM Standards:
sealing collar, and an adjustable plunger.
D70 Test Method for Density of Semi-Solid Asphalt Binder
5.1.1 The seal is accomplished when the sealing lid is
(Pycnometer Method)
placedontopoftheblockandclamped.Theadjustableplunger
D95 Test Method for Water in Petroleum Products and
applies a force to the crucible sealing collar, which in turn
Bituminous Materials by Distillation
pushes downward on the crucible and simultaneously com-
D329 Specification for Acetone
presses O-ring gaskets, forming a seal between surfaces of the
crucible and the wall of the block. The filtration of material is
accomplished by nitrogen (10 psig to 30 psig) introduced
This test method is under the jurisdiction of ASTM Committee D02 on
through the lid of the pressure filter. The filtrate exits from the
Petroleum Products, Liquid Fuels, and Lubricants and is the direct responsibility of
drain tube at the bottom of the block. The filtrate is disposed
SubcommitteeD02.05onPropertiesofFuels,PetroleumCokeandCarbonMaterial.
Current edition approved June 1, 2020. Published June 2020. Originally
ɛ1
approved in 1987. Last previous edition approved in 2014 as D4746 – 14 . DOI:
10.1520/D4746-20. The sole source of supply of the pressure filtration vessel known to the
For referenced ASTM standards, visit the ASTM website, www.astm.org, or committee at this time is Koppers Inc., 436 Seventh Ave., Pittsburgh, PA
contact ASTM Customer Service at service@astm.org. For Annual Book of ASTM 15219-1800. If you are aware of alternative suppliers, please provide this informa-
Standards volume information, refer to the standard’s Document Summary page on tion toASTM Headquarters. Your comments will receive careful consideration at a
the ASTM website. meeting of the responsible technical committee, which you may attend.
*A Summary of Changes section appears at the end of this standard
Copyright © ASTM International, 100 Barr Harbor Drive, PO Box C700, West Conshohocken, PA 19428-2959. United States
D4746 − 20
carried out in accordance with Method D850 using a total-
immersion thermometer with a range from 383 °F to 581°F
(195 °C to 305 °C), graduated in 1 °F (0.5 °C) and conforming
to the requirements for thermometer 69C as described in
Specification E1. Temperature measuring devices such as
precision thermocouples, resistance temperature detectors
(RTDs), and liquid-in-glass thermometers with equal or better
accuracies in the appropriate temperature range may be used.
6.1.2 The quinoline shall have a specific gravity at 15.5/
15.5 °C of 1.092 to 1.098, as determined by Test Method D70,
or other method of equivalent accuracy.
6.1.3 Thequinolineshallbeclearandlightincolorandshall
contain less than 0.5 volume percent of water as determined by
Test Method D95. If not, redistill the quinoline in an all-glass
apparatus,discardingthefirst5%andcollectingthenext90%.
If the quinoline contains suspended matter but is clear, light in
color, and contains less than 0.5 % water, filter the quinoline
through a crucible containing5gof celite filter aid.
6.1.4 Store the quinoline in a tightly closed, dark bottle.
6.2 1+1 Hydrochloric Acid Solution—Add equal volume
concentrated hydrochloric acid to distilled water. (Warning—
Corrosive.)
6.3 Acetone, meeting Specification D329.(Warning—
Flammable (Health Hazard).)
7. Hazards
FIG. 1 Pressure Filter
7.1 Fumes of the solvents should be removed by means of
proper hoods from all working areas. The working area should
into a Buchner flask, attached to drain tube by a No. 7 rubber
be kept free of sparks and flames. Quinoline fumes should not
stopper. A vacuum hose is attached to the Buchner flask and
be inhaled, and prolonged contact with skin should be avoided.
placed in a 100 mLbeaker containing water to indicate the exit
7.2 Observe proper laboratory procedures for handling and
of nitrogen when the filtration is completed.
diluting hydrochloric acid.
5.2 Beaker, 50 mL.
8. Bulk Sampling
5.3 Buchner Flask, 500 mL.
8.1 Samples from shipments shall be taken in accordance
5.4 Filtering Crucible, porcelain, with a medium-porosity
with Practice D4296 and shall be free of foreign substances.
bottom, top outer diameter 1.75 in. (45 mm), bottom outer
Thoroughly mix the sample immediately before removing a
diameter 1.2 in. (30 mm), height 2 in. (50 mm).
representative portion for the determination or for dehydration.
5.5 Analytical Balance.
5.6 Desiccator.
9. Dehydration of Sample
5.7 Thermometer, 0 °F to 300 °F (150 °C).
9.1 Hard Pitch—If the solid bulk sample contains free
water, air dry a representative portion in a forced draft oven at
5.8 Drying Oven, maintained at 221 °F (105 °C).
122 °F (50 °C).
5.9 Mortar and Pestle.
9.2 Soft Pitch (Softening Point <140°F (60 °C))—If the
5.10 Two Wash Bottles, 500 mL.
presence of water is indicated by surface foam on heating,
5.11 Steam Bath. maintain a representative portion of the bulk sample at a
temperature between 257 °F and 302 °F (125 °C and 150 °C)
5.12 Sieves—U.S. Standard 600 µm (No. 30) and 250 µm
in an open container until the surface is free of foam.Take care
(No. 60).
not to overheat, and remove the heat source immediately when
6. Reagents the foam subsides.
6.1 Quinoline—Refined, meeting the following require- 9.3 Tar—Awet tar sample can either be dehydrated or used
ments: as received as long as conditions stated in 9.3.1 and 9.3.2 are
6.1.1 The quinoline shall be distilled from 5 % to 95 % met.
within a range of 2 °F (1 °C) that shall include the temperature 9.3.1 Dehydrate a representative portion of the bulk sample.
of459.3 °F(237.4 °C)aftercorrectionsforbarometricpressure 9.3.2 As an alternative to dehydration, the water content of
andemergentsteamhavebeenapplied.Thedistillationshallbe the tar is determined by Test Method D95 and, if the water
D4746 − 20
content is less than 10 % by mass, the QI content is corrected 12.8 When the quinoline-pitch solution has completed the
to a dry-tar basis (see 13.2). This alternative method applies heating cycle (see 12.3), pour the solution into the crucible,
o
...
This document is not an ASTM standard and is intended only to provide the user of an ASTM standard an indication of what changes have been made to the previous version. Because
it may not be technically possible to adequately depict all changes accurately, ASTM recommends that users consult prior editions as appropriate. In all cases only the current version
of the standard as published by ASTM is to be considered the official document.
´1
Designation: D4746 − 14 D4746 − 20
Standard Test Method for
Determination of Quinoline Insolubles (QI) in Tar and Pitch
by Pressure Filtration
This standard is issued under the fixed designation D4746; the number immediately following the designation indicates the year of
original adoption or, in the case of revision, the year of last revision. A number in parentheses indicates the year of last reapproval. A
superscript epsilon (´) indicates an editorial change since the last revision or reapproval.
ε NOTE—Editorial changes were made throughout the test method in September 2014.
1. Scope*
1.1 This test method covers the determination of the quinoline-insoluble matter (QI) in tar and pitch by pressure filtration and
gives results comparable to those obtained by Test Method D2318.
1.2 Since this test method is empirical, strict adherence to all details of the procedure is necessary.
1.3 The values stated in inch-pound units are to be regarded as standard. The values given in parentheses are mathematical
conversions to SI units that are provided for information only and are not considered standard.
1.4 This standard does not purport to address all of the safety concerns, if any, associated with its use. It is the responsibility
of the user of this standard to establish appropriate safety safety, health, and healthenvironmental practices and determine the
applicability of regulatory limitations prior to use. Specific hazards are given in Section 7, 6.2, and 6.3.
1.5 This international standard was developed in accordance with internationally recognized principles on standardization
established in the Decision on Principles for the Development of International Standards, Guides and Recommendations issued
by the World Trade Organization Technical Barriers to Trade (TBT) Committee.
2. Referenced Documents
2.1 ASTM Standards:
D70 Test Method for Density of Semi-Solid Asphalt Binder (Pycnometer Method)
D95 Test Method for Water in Petroleum Products and Bituminous Materials by Distillation
D329 Specification for Acetone
D850 Test Method for Distillation of Industrial Aromatic Hydrocarbons and Related Materials
D2318 Test Method for Quinoline-Insoluble (QI) Content of Tar and Pitch
D4296 Practice for Sampling Pitch
E1 Specification for ASTM Liquid-in-Glass Thermometers
E11 Specification for Woven Wire Test Sieve Cloth and Test Sieves
3. Summary of Test Method
3.1 The sample is digested in hot quinoline and filtered through a heated pressure filter. The insoluble material is washed with
hot, fresh quinoline and with cold acetone, dried, and weighed.
4. Significance and Use
4.1 This test method is useful in evaluating and characterizing tar and pitch and as one element in establishing the uniformity
of shipments and sources of supply.
This test method is under the jurisdiction of ASTM Committee D02 on Petroleum Products, Liquid Fuels, and Lubricants and is the direct responsibility of Subcommittee
D02.05 on Properties of Fuels, Petroleum Coke and Carbon Material.
Current edition approved May 1, 2014June 1, 2020. Published May 2014June 2020. Originally approved in 1987. Last previous edition approved in 20132014 as
ɛ1
D4746 – 98 (2013).D4746 – 14 . DOI: 10.1520/D4746-14E01.10.1520/D4746-20.
For referenced ASTM standards, visit the ASTM website, www.astm.org, or contact ASTM Customer Service at service@astm.org. For Annual Book of ASTM Standards
volume information, refer to the standard’s Document Summary page on the ASTM website.
*A Summary of Changes section appears at the end of this standard
Copyright © ASTM International, 100 Barr Harbor Drive, PO Box C700, West Conshohocken, PA 19428-2959. United States
D4746 − 20
5. Apparatus
5.1 Pressure Filtration Vessel—The pressure filtration vessel (see Fig. 1) is a stainless steel (304) jacketed block heated by
steam or cooled with water, sealed by a lid, flat gasket, and clamp. The interior of the block is designed to accept a 3A2 Berlin
porcelain filtration crucible (see 5.4). The crucible is sealed within the block by the use of three O-rings, a crucible sealing collar,
and an adjustable plunger.
5.1.1 The seal is accomplished when the sealing lid is placed on top of the block and clamped. The adjustable plunger applies
a force to the crucible sealing collar, which in turn pushes downward on the crucible and simultaneously compresses O-ring
gaskets, forming a seal between surfaces of the crucible and the wall of the block. The filtration of material is accomplished by
nitrogen (10 psig to 30 psig) introduced through the lid of the pressure filter. The filtrate exits from the drain tube at the bottom
of the block. The filtrate is disposed into a Buchner flask, attached to drain tube by a No. 7 rubber stopper. A vacuum hose is
attached to the Buchner flask and placed in a 100 mL beaker containing water to indicate the exit of nitrogen when the filtration
is completed.
5.2 Beaker, 50 mL.
5.3 Buchner Flask, 500.500 mL.
5.4 Filtering Crucible, porcelain, with a medium-porosity bottom, top outer diameter 11.75 in. ⁄4 in. (45 mm), bottom outer
diameter 1.2 in. (30 mm), height 2 in. (50 mm).
5.5 Analytical Balance.
5.6 Desiccator.
5.7 Thermometer, 0 °F to 300 °F (150 °C).
5.8 Drying Oven, maintained at 221 °F (105 °C).
5.9 Mortar and Pestle.
5.10 Two Wash Bottles, 500 mL.
FIG. 1 Pressure Filter
The sole source of supply of the pressure filtration vessel known to the committee at this time is Koppers Inc., 436 Seventh Ave., Pittsburgh, PA 15219-1800. If you
are aware of alternative suppliers, please provide this information to ASTM Headquarters. Your comments will receive careful consideration at a meeting of the responsible
technical committee, which you may attend.
D4746 − 20
5.11 Steam Bath.
5.12 Sieves—U.S. Standard 600 μm (No. 30) and 250 μm (No. 60).
6. Reagents
6.1 Quinoline—Refined, meeting the following requirements:
6.1.1 The quinoline shall be distilled from 5 % to 95 % within a range of 2 °F (1 °C) that shall include the temperature of
459.3 °F (237.4 °C) after corrections for barometric pressure and emergent steam have been applied. The distillation shall be
carried out in accordance with Method D850 using a total-immersion thermometer with a range from 383 °F to 581°F (195 °C to
305°C),305 °C), graduated in 1 °F (0.5 °C) and conforming to the requirements for thermometer 69C as described in Specification
E1. Temperature measuring devices such as precision thermocouples, resistance temperature detectors (RTDs), and liquid-in-glass
thermometers with equal or better accuracies in the appropriate temperature range may be used.
6.1.2 The quinoline shall have a specific gravity at 15.5/15.5 °C of 1.092 to 1.098, as determined by Test Method D70, or other
method of equivalent accuracy.
6.1.3 The quinoline shall be clear and light in color and shall contain less than 0.5 volume percent of water as determined by
Test Method D95. If not, redistill the quinoline in an all-glass apparatus, discarding the first 5 % and collecting the next 90 %. If
the quinoline contains suspended matter but is clear, light in color, and contains less than 0.5 % water, filter the quinoline through
a crucible containing 5 g of celite filter aid.
6.1.4 Store the quinoline in a tightly closed, dark bottle.
6.2 1 + 1 Hydrochloric Acid Solution—Add equal volume concentrated hydrochloric acid to distilled water. (Warning—
Corrosive.)
6.3 Acetone, meeting Specification D329. (Warning—Flammable (Health Hazard).)
7. Hazards
7.1 Fumes of the solvents should be removed by means of proper hoods from all working areas. The working area should be
kept free of sparks and flames. Quinoline fumes should not be inhaled, and prolonged contact with skin should be avoided.
7.2 Observe proper laboratory procedures for handling and diluting hydrochloric acid.
8. Bulk Sampling
8.1 Samples from shipments shall be taken in accordance with Practice D4296 and shall be free of foreign substances.
Thoroughly mix the sample immediately before removing a representative portion for the determination or for dehydration.
9. Dehydration of Sample
9.1 Hard Pitch—If the solid bulk sample contains free water, air dry a representative portion in a forced draft oven at 122 °F
(50 °C).
9.2 Soft Pitch (Softening Point <140 °F (60 °C))—If the presence of water is indicated by surface foam on heating, maintain
a representative portion of the bulk sample at a temperature between 257 °F and 302 °F (125 °C and 150 °C) in an open container
until the surface is free of foam. Take care not to overheat, and remove the heat source immediately when the foam subsides.
9.3 Tar—A wet tar sample can either be dehydrated or used as received as long as conditions stated in 9.3.1 and 9.3.2 are met.
9.3.1 Dehydrate a representative portion of the bulk sample.
9.3.2 As an alternative to dehydration, the water content of the tar is determined by Test Method D95 and, if the water content
is less than 10 weight percent,10 % by mass, the QI content is corrected to a dry-tar basis (see 13.2). This alternative method
applies only to stable emulsions of water in tar, that is, no water separates when the tar sample is left undisturbed for 24 h at room
temperature.
10. Preparation of Working Sample
10.1 Pitch that is suff
...








Questions, Comments and Discussion
Ask us and Technical Secretary will try to provide an answer. You can facilitate discussion about the standard in here.
Loading comments...